Vítejte na Elektro Bastlírn?
Nuke - Elektro Bastlirna
  Vytvořit účet Hlavní · Fórum · DDump · Profil · Zprávy · Hledat na fóru · Příspěvky na provoz EB

Vlákno na téma KORONAVIRUS - nutná registrace


Nuke - Elektro Bastlirna: Diskuzní fórum

 FAQFAQ   HledatHledat   Uživatelské skupinyUživatelské skupiny   ProfilProfil   Soukromé zprávySoukromé zprávy   PřihlášeníPřihlášení 

Dobíjení - magneto 6V

 
Přidat nové téma   Zaslat odpověď       Obsah fóra Diskuzní fórum Elektro Bastlírny -> Auto - Moto technika
Zobrazit předchozí téma :: Zobrazit následující téma  
Autor Zpráva
Freedy



Založen: Dec 27, 2006
Příspěvky: 290

PříspěvekZaslal: st červenec 08 2020, 11:51    Předmět: Dobíjení - magneto 6V Citovat

Zdravím
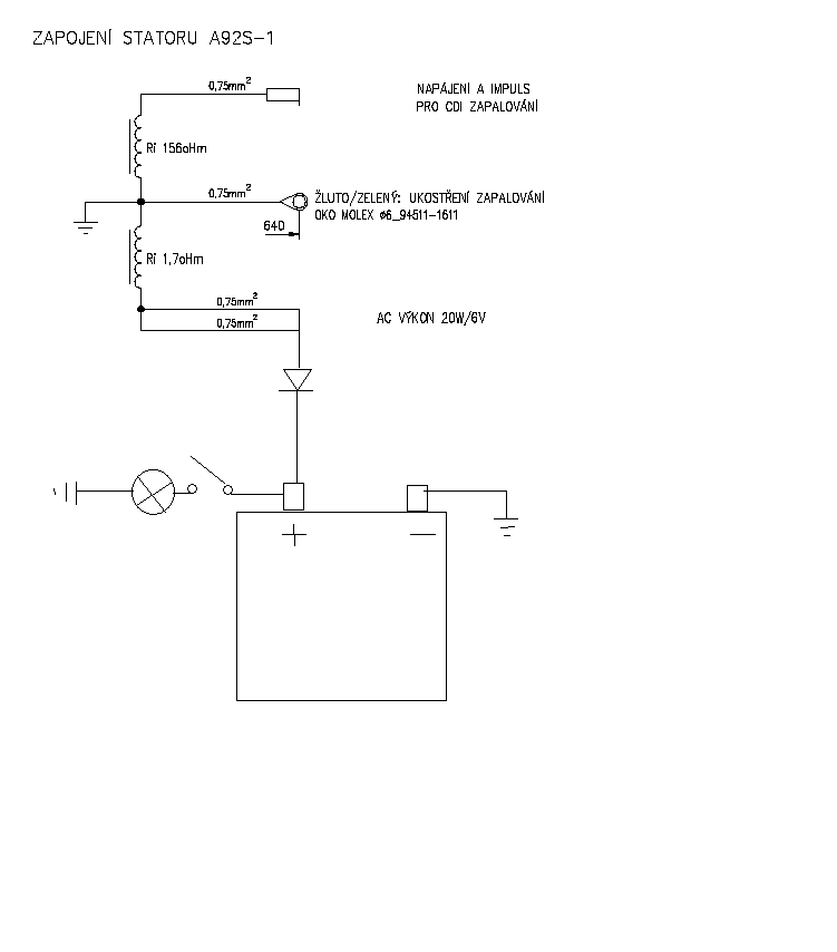
měl bych prosbu, mám pionýra kde je namontováno magnetový zapalování od vape, chtěl bych tam přidat ještě baterii jako jsem dával u klasickýho zapalování, kde jsem ale napájecí cívku oddělil od kostry a dal jí na usměrňovač, tady to bohužel nejde, proto se chci zeptat bude možné to udělat tak jak jsem nakreslil v plánku, nebo se to bude mlátit, děkuji.



Zapalování.png
 Komentář:
 Velikost:  12.06 kB
 Zobrazeno:  190 krát

Zapalování.png


Návrat nahoru
Zobrazit informace o autorovi Odeslat soukromou zprávu
Sandal



Založen: May 22, 2006
Příspěvky: 2838
Bydliště: Posázaví (JN79LT)

PříspěvekZaslal: st červenec 08 2020, 12:27    Předmět: Citovat

Chtělo by to to dobíjení regulovat. Existují na to ztrátový regulátory ale často odcházej.Pincka někde z kopce jednou vosolíš a je ámen jak s regulátorem, tak s baterií.
Jednoduše řečeno, tyhle alternátory se nadaj rozumě regulovat.
Hele zkus to jak si to namaloval, při nejhoršim přijdeš o baterku Laughing
Návrat nahoru
Zobrazit informace o autorovi Odeslat soukromou zprávu
Freedy



Založen: Dec 27, 2006
Příspěvky: 290

PříspěvekZaslal: st červenec 08 2020, 12:56    Předmět: Citovat

regulátor tam počítám dát ještě před diodu a to takový jako se dával u babetty kvůli přepětí nebo postavim něco takovýho.


52002.jpeg
 Komentář:
 Velikost:  72.03 kB
 Zobrazeno:  103 krát

52002.jpeg



omezovac-1.png
 Komentář:
 Velikost:  9.71 kB
 Zobrazeno:  106 krát

omezovac-1.png


Návrat nahoru
Zobrazit informace o autorovi Odeslat soukromou zprávu
marostv



Založen: Oct 13, 2006
Příspěvky: 444
Bydliště: BARDEJOV

PříspěvekZaslal: st červenec 08 2020, 19:27    Předmět: Citovat

Ja mám na babete 6V 6Ah olovený aku pre napájanie smeroviek a spravený tento regulátor funguje to výborne.Prve som skúšal len cez jednu diódu ale batéria sa varila. Zapojenie je obvod dobíjania zo simsona.


aa.png
 Komentář:
 Velikost:  26.48 kB
 Zobrazeno:  116 krát

aa.png


Návrat nahoru
Zobrazit informace o autorovi Odeslat soukromou zprávu
Freedy



Založen: Dec 27, 2006
Příspěvky: 290

PříspěvekZaslal: čt červenec 09 2020, 17:22    Předmět: Citovat

Děkuji za schéma zkusím ho postavit.
Návrat nahoru
Zobrazit informace o autorovi Odeslat soukromou zprávu
Freedy



Založen: Dec 27, 2006
Příspěvky: 290

PříspěvekZaslal: ne září 06 2020, 13:11    Předmět: Citovat

Postavil jsem regulátor podle schéma, ale teď mi to reguluje napětí na 3,5V, něco dělám špatně nebo to bude chtít upravit schéma. Vyzkoušel jsem toto zapojení na normální klasický zapalování u pionýra a funguje a udržuje cca 7,5V, ale jakmile ho dám na vape napětí je nízké těch 3,5V. Poradí někdo co s tím?
Návrat nahoru
Zobrazit informace o autorovi Odeslat soukromou zprávu
Zobrazit příspěvky z předchozích:   
Přidat nové téma   Zaslat odpověď       Obsah fóra Diskuzní fórum Elektro Bastlírny -> Auto - Moto technika Časy uváděny v GMT + 1 hodina
Strana 1 z 1

 
Přejdi na:  
Nemůžete odesílat nové téma do tohoto fóra.
Nemůžete odpovídat na témata v tomto fóru.
Nemůžete upravovat své příspěvky v tomto fóru.
Nemůžete mazat své příspěvky v tomto fóru.
Nemůžete hlasovat v tomto fóru.
Nemůžete připojovat soubory k příspěvkům
Můžete stahovat a prohlížet přiložené soubory

Powered by phpBB © 2001, 2005 phpBB Group
Forums ©
Nuke - Elektro Bastlirna

Informace na portálu Elektro bastlírny jsou prezentovány za účelem vzdělání čtenářů a rozšíření zájmu o elektroniku. Autoři článků na serveru neberou žádnou zodpovědnost za škody vzniklé těmito zapojeními. Rovněž neberou žádnou odpovědnost za případnou újmu na zdraví vzniklou úrazem elektrickým proudem. Autoři a správci těchto stránek nepřejímají záruku za správnost zveřejněných materiálů. Předkládané informace a zapojení jsou zveřejněny bez ohledu na případné patenty třetích osob. Nároky na odškodnění na základě změn, chyb nebo vynechání jsou zásadně vyloučeny. Všechny registrované nebo jiné obchodní známky zde použité jsou majetkem jejich vlastníků. Uvedením nejsou zpochybněna z toho vyplývající vlastnická práva. Použití konstrukcí v rozporu se zákonem je přísně zakázáno. Vzhledem k tomu, že původ předkládaných materiálů nelze žádným způsobem dohledat, nelze je použít pro komerční účely! Tento nekomerční server nemá z uvedených zapojení či konstrukcí žádný zisk. Nezodpovídáme za pravost předkládaných materiálů třetími osobami a jejich původ. V případě, že zjistíte porušení autorského práva či jiné nesrovnalosti, kontaktujte administrátory na diskuzním fóru EB.


PHP-Nuke Copyright © 2005 by Francisco Burzi. This is free software, and you may redistribute it under the GPL. PHP-Nuke comes with absolutely no warranty, for details, see the license.
Čas potřebný ke zpracování stránky 0.14 sekund