Vítejte na Elektro Bastlírn?
Nuke - Elektro Bastlirna
  Vytvořit účet Hlavní · Fórum · DDump · Profil · Zprávy · Hledat na fóru · Příspěvky na provoz EB

Vlákno na téma KORONAVIRUS - nutná registrace


Nuke - Elektro Bastlirna: Diskuzní fórum

 FAQFAQ   HledatHledat   Uživatelské skupinyUživatelské skupiny   ProfilProfil   Soukromé zprávySoukromé zprávy   PřihlášeníPřihlášení 

Sony TA-F319R, úprava bez obvodu M50761-291P

 
Přidat nové téma   Zaslat odpověď       Obsah fóra Diskuzní fórum Elektro Bastlírny -> Audiotechnika
Zobrazit předchozí téma :: Zobrazit následující téma  
Autor Zpráva
amperek



Založen: Jan 14, 2005
Příspěvky: 9

PříspěvekZaslal: so únor 11 2012, 20:51    Předmět: Sony TA-F319R, úprava bez obvodu M50761-291P Citovat

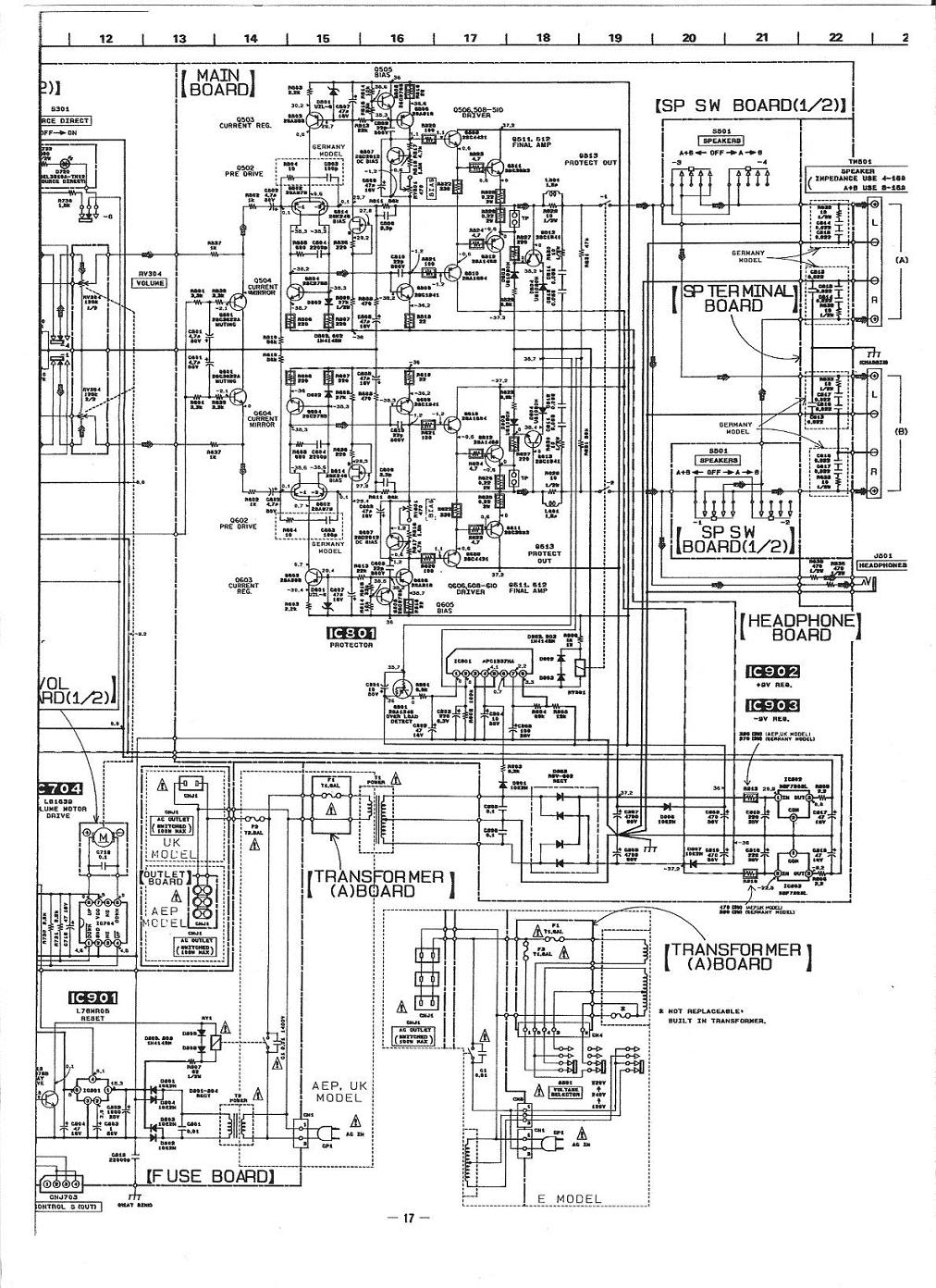
Dobrý den, před časem jsem tady sháněl IO M50761-291P, který mě shořel, bohužel není nikde k sehnání.Vím, že tady jsou schopní lidé, chtěl jsem poprosit, jestli by nebyl někdo ochotný najít nějakou elegantní úpravu, jak tento obvod postrádat a přitom aby byl zesilovač funkční (nepotřebuji ovládání na DO, jde mi o přepínání vstupů,korekci a samotný zesilovač). Předem děkuji za případné komentáře.Přikládám schéma zesilovače.


123.jpg
 Komentář:

Stáhnout
 Soubor:  123.jpg
 Velikost:  292.1 kB
 Staženo:  616 krát


123 001.jpg
 Komentář:

Stáhnout
 Soubor:  123 001.jpg
 Velikost:  295.5 kB
 Staženo:  459 krát

Návrat nahoru
Zobrazit informace o autorovi Odeslat soukromou zprávu
michal12



Založen: Aug 03, 2008
Příspěvky: 163
Bydliště: Náměšť n/H

PříspěvekZaslal: so únor 18 2012, 15:51    Předmět: Citovat

Řekl bych, že by mělo stačit pouze propojit PIN4+PIN8 IC702 (nebo C+E u Q709). Zesilovač se tím zapne ze stand-by. Ten vadný IC702 samozřejmě vypájej. Přepínač vstupů LC7818 by se měl o sebe postarat sám, vstupy budou držet i bez CPU a dokonce budou svítit i ledky, doporučuji pročíst si k němu datasheet. Všechno ostatní, včetně ochran, zpožděného připojení repro nebo i mutování konců při přepínání vstupů je na procesoru nezávislé.
Návrat nahoru
Zobrazit informace o autorovi Odeslat soukromou zprávu
amperek



Založen: Jan 14, 2005
Příspěvky: 9

PříspěvekZaslal: po únor 27 2012, 22:42    Předmět: Citovat

Děkuji mnohokrát za návrh řešení, zkusím to zrealizovat, díky.
Návrat nahoru
Zobrazit informace o autorovi Odeslat soukromou zprávu
aviatic



Založen: Feb 28, 2024
Příspěvky: 4

PříspěvekZaslal: st únor 28 2024, 18:50    Předmět: Citovat

Ahoj,je to pozdní reakce, ale třeba někomu pomůže.
V zesilovači mi kvůli závadě ve zdroji taky odešel M50761-291P . Pokusy sehnat ho byly naprosto marné, ale povedlo se mi sehnat podobný M50761-258P, který je použitý v zesilovačích TA-F310R, 410R a 117R. Bylo mi jasné , že to asi nebude 100% náhrada, ale kupodivu to chodí. Na dálkové ovládání funguje zapínání sítě a ovládání hlasitosti a jdou připnout vstupy PHONE, TUNER, CD. Manuálně, tlačítky na zesilovači jde zapnout naprosto všechno.Při použití dálkového ovládání uvedených zesilovačů by to teoreticky mělo fungovat kompletně. To jsem ale nezkoušel.
Návrat nahoru
Zobrazit informace o autorovi Odeslat soukromou zprávu
alesdzuzi



Založen: Jul 27, 2008
Příspěvky: 2

PříspěvekZaslal: út duben 01 2025, 10:32    Předmět: Citovat

M50761-258P ta náhrada se dá prosím kde sehant, také mi kleknul ten zesák a nemohu ničeho dopátrat. Potřebuji jen aby fungoval DO nepoužívam.
Návrat nahoru
Zobrazit informace o autorovi Odeslat soukromou zprávu
masar



Založen: Dec 03, 2005
Příspěvky: 13885

PříspěvekZaslal: út duben 01 2025, 14:52    Předmět: Citovat

alesdzuzi napsal(a):
Potřebuji jen aby fungoval DO nepoužívam.
V tom případě zkus radu od michal12(o dvě výš). Pokud má pravdu, je to nejlepší řešení a - považ - zadarmo!
Wink
Návrat nahoru
Zobrazit informace o autorovi Odeslat soukromou zprávu Odeslat e-mail
aviatic



Založen: Feb 28, 2024
Příspěvky: 4

PříspěvekZaslal: čt květen 01 2025, 17:20    Předmět: Citovat

alesdzuzi napsal(a):
M50761-258P ta náhrada se dá prosím kde sehant, také mi kleknul ten zesák a nemohu ničeho dopátrat. Potřebuji jen aby fungoval DO nepoužívam.


Já ho sehnal v nějakém maďarském e-shopu. Tady : https://arwill.hu/termekek/megszunt-termekek/m50761-258p-integralt-aramkor-486300/ jenže to byl jejich poslední kus.
Pokud nepotřebuješ DO, tak tenhle procesor vyletuj z desky. Vlastní přepínání vstupů dělá LC7818 , ten dostává na řídící vstupy jen impulsy z tlačítek (nebo z paralelně připojeného kontroléru) . Pokud tam kontrolér nebude, přepínání vstupů bude chodit bez problémů.
Návrat nahoru
Zobrazit informace o autorovi Odeslat soukromou zprávu
Zobrazit příspěvky z předchozích:   
Přidat nové téma   Zaslat odpověď       Obsah fóra Diskuzní fórum Elektro Bastlírny -> Audiotechnika Časy uváděny v GMT + 1 hodina
Strana 1 z 1

 
Přejdi na:  
Nemůžete odesílat nové téma do tohoto fóra.
Nemůžete odpovídat na témata v tomto fóru.
Nemůžete upravovat své příspěvky v tomto fóru.
Nemůžete mazat své příspěvky v tomto fóru.
Nemůžete hlasovat v tomto fóru.
Nemůžete připojovat soubory k příspěvkům
Můžete stahovat a prohlížet přiložené soubory

Powered by phpBB © 2001, 2005 phpBB Group
Forums ©
Nuke - Elektro Bastlirna

Informace na portálu Elektro bastlírny jsou prezentovány za účelem vzdělání čtenářů a rozšíření zájmu o elektroniku. Autoři článků na serveru neberou žádnou zodpovědnost za škody vzniklé těmito zapojeními. Rovněž neberou žádnou odpovědnost za případnou újmu na zdraví vzniklou úrazem elektrickým proudem. Autoři a správci těchto stránek nepřejímají záruku za správnost zveřejněných materiálů. Předkládané informace a zapojení jsou zveřejněny bez ohledu na případné patenty třetích osob. Nároky na odškodnění na základě změn, chyb nebo vynechání jsou zásadně vyloučeny. Všechny registrované nebo jiné obchodní známky zde použité jsou majetkem jejich vlastníků. Uvedením nejsou zpochybněna z toho vyplývající vlastnická práva. Použití konstrukcí v rozporu se zákonem je přísně zakázáno. Vzhledem k tomu, že původ předkládaných materiálů nelze žádným způsobem dohledat, nelze je použít pro komerční účely! Tento nekomerční server nemá z uvedených zapojení či konstrukcí žádný zisk. Nezodpovídáme za pravost předkládaných materiálů třetími osobami a jejich původ. V případě, že zjistíte porušení autorského práva či jiné nesrovnalosti, kontaktujte administrátory na diskuzním fóru EB.


PHP-Nuke Copyright © 2005 by Francisco Burzi. This is free software, and you may redistribute it under the GPL. PHP-Nuke comes with absolutely no warranty, for details, see the license.
Čas potřebný ke zpracování stránky 0.30 sekund