Vítejte na Elektro Bastlírn?
Nuke - Elektro Bastlirna
  Vytvořit účet Hlavní · Fórum · DDump · Profil · Zprávy · Hledat na fóru · Příspěvky na provoz EB

Vlákno na téma KORONAVIRUS - nutná registrace


Nuke - Elektro Bastlirna: Diskuzní fórum

 FAQFAQ   HledatHledat   Uživatelské skupinyUživatelské skupiny   ProfilProfil   Soukromé zprávySoukromé zprávy   PřihlášeníPřihlášení 

GDO s EF80
Jdi na stránku 1, 2  Další
 
Přidat nové téma   Zaslat odpověď       Obsah fóra Diskuzní fórum Elektro Bastlírny -> Měřící přístroje, detektory fyzikálních veličin
Zobrazit předchozí téma :: Zobrazit následující téma  
Autor Zpráva
5410261230



Založen: Jun 18, 2007
Příspěvky: 206

PříspěvekZaslal: čt říjen 02 2014, 2:47    Předmět: GDO s EF80 Citovat

Nemáte někdo schéma GDO s EF80. Cívky pokud možno bez odbočky. Za pomoc předem díky.
Návrat nahoru
Zobrazit informace o autorovi Odeslat soukromou zprávu Odeslat e-mail
ok1hga



Založen: Nov 28, 2006
Příspěvky: 12589
Bydliště: Česká Třebová

PříspěvekZaslal: čt říjen 02 2014, 8:49    Předmět: Citovat

tady je zajímavé za pojení pro EF80 od Jirky OK1IKE.
Cívka nemá odbočku, aler je to jen "oscilátor" . . . nicméně, když zapojíš do napájení oscilátoru mA-metr, můžeš na něm uvidět, při přiblížení k jinému rezonančnímu obvodu, znatelný "dip" (malé zhoupnutí rafičky měřáku) . . .
teslácké GDO BM342 používá elku 6F32, jde tam použít i ruská 6ž1p, ale cívka má odbočku . . .
http://www.oldradio.cz/meraky/bm342.pdf
Návrat nahoru
Zobrazit informace o autorovi Odeslat soukromou zprávu
ok1hga



Založen: Nov 28, 2006
Příspěvky: 12589
Bydliště: Česká Třebová

PříspěvekZaslal: čt říjen 02 2014, 9:17    Předmět: Citovat

na bastlirně je celé vlákno . . .
http://www.ebastlirna.cz/modules.php?name=Forums&file=viewtopic&t=17882&postdays=0&postorder=asc&start=0

a je tam schéma s EC92 . . .
Návrat nahoru
Zobrazit informace o autorovi Odeslat soukromou zprávu
5410261230



Založen: Jun 18, 2007
Příspěvky: 206

PříspěvekZaslal: čt říjen 02 2014, 10:04    Předmět: Citovat

Zapojení BM362 bylo právě motivující. Zapojení EF80 jako klystron je pro vysoké kmiočty Já potřebuji začít na 30kHz kde končí moje BM365 a až kam dolezu. Nedělenou cívku jsem chtěl kvůli tomu, že mam již hotové křížové přímo k ladicímu kondenzátoru pro určítá pásma. Jinak mi stačí vhodné zapojení oscilátoru. Nevím ani jestli je vhodnější zapojit ji jako triodu a rozkmitat? EF80ku protože jich mám dostatek včetně patic tu chci také použít pro cívky.
Návrat nahoru
Zobrazit informace o autorovi Odeslat soukromou zprávu Odeslat e-mail
ok1hga



Založen: Nov 28, 2006
Příspěvky: 12589
Bydliště: Česká Třebová

PříspěvekZaslal: čt říjen 02 2014, 11:00    Předmět: Citovat

5410261230 napsal(a):
Jinak mi stačí vhodné zapojení oscilátoru. Nevím ani jestli je vhodnější zapojit ji jako triodu a rozkmitat?

to zapojení s EC92 by po zapojení EF80 jako trioda mohlo fungovat.
Chce to zkusit,
já sám jsem to takhle nezkoušel . . .
. . . je to na vás.
Návrat nahoru
Zobrazit informace o autorovi Odeslat soukromou zprávu
ok1hga



Založen: Nov 28, 2006
Příspěvky: 12589
Bydliště: Česká Třebová

PříspěvekZaslal: čt říjen 02 2014, 11:57    Předmět: Citovat

těch variant může být mnoho . . .
chce to odzkoušet . . .



GDO-EM84.jpg
 Komentář:
tato varianta je snad nejjednodušší GDO !

Stáhnout
 Soubor:  GDO-EM84.jpg
 Velikost:  98.28 kB
 Staženo:  172 krát


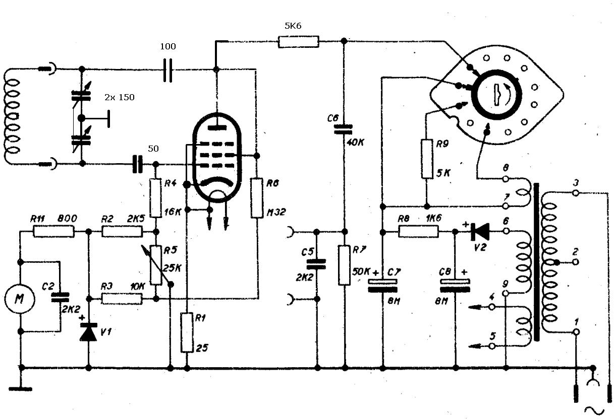
GDO-EF80-variace na BM342.jpg
 Komentář:

Stáhnout
 Soubor:  GDO-EF80-variace na BM342.jpg
 Velikost:  101.52 kB
 Staženo:  177 krát

Návrat nahoru
Zobrazit informace o autorovi Odeslat soukromou zprávu
5410261230



Založen: Jun 18, 2007
Příspěvky: 206

PříspěvekZaslal: čt říjen 02 2014, 13:31    Předmět: Citovat

Díky budu muset trochu experimentovat. Jen ještě pro jistotu výpočet rezonance 1x C ladicí nebo sériové zapojení. Embarassed Cívku pokud možno vzduchovou nebo je to jedno.
Návrat nahoru
Zobrazit informace o autorovi Odeslat soukromou zprávu Odeslat e-mail
Bernard



Založen: May 27, 2005
Příspěvky: 3655

PříspěvekZaslal: čt říjen 02 2014, 13:53    Předmět: Citovat

V rezonančním obvodě jsou kondenzátory v sérii, takže 0,5 x C jedné sekce.
Návrat nahoru
Zobrazit informace o autorovi Odeslat soukromou zprávu
TubeGuru



Založen: Dec 21, 2011
Příspěvky: 514
Bydliště: Havířov

PříspěvekZaslal: pá říjen 03 2014, 15:28    Předmět: Citovat

Zdar, kdysi dávno jsem si poskládal GDM z magického oka podle AR10/1956 a fungovalo perfektně. Dip byl podle mě mnohem výraznější než pokles výchylky miniaturního měřáčku. To jsem však zjistil až po postavení; motivací pro tento GDM byla vysoká cena měřicího ústrojí DHRx oproti magickému oku.
Návrat nahoru
Zobrazit informace o autorovi Odeslat soukromou zprávu
ok1hga



Založen: Nov 28, 2006
Příspěvky: 12589
Bydliště: Česká Třebová

PříspěvekZaslal: pá říjen 03 2014, 16:50    Předmět: Citovat

TubeGuru napsal(a):
kdysi dávno jsem si poskládal GDM z magického oka podle AR10/1956 a fungovalo perfektně. Dip byl podle mě mnohem výraznější než pokles výchylky miniaturního měřáčku

taky zajímavé . . .
. . . pro ty co nemají staré výtisky AR



GDO-EM85_AR10-1956.jpg
 Komentář:

Stáhnout
 Soubor:  GDO-EM85_AR10-1956.jpg
 Velikost:  146.95 kB
 Staženo:  196 krát

Návrat nahoru
Zobrazit informace o autorovi Odeslat soukromou zprávu
5410261230



Založen: Jun 18, 2007
Příspěvky: 206

PříspěvekZaslal: so říjen 04 2014, 3:52    Předmět: Citovat

Díky, už jsem prohlížel to s EM85 mám tady jednu EM81 patice souhlasí tak to zkusím. Je trochu slabší tak přižhavím snad to vydrží.
Návrat nahoru
Zobrazit informace o autorovi Odeslat soukromou zprávu Odeslat e-mail
ok1hga



Založen: Nov 28, 2006
Příspěvky: 12589
Bydliště: Česká Třebová

PříspěvekZaslal: so říjen 04 2014, 7:57    Předmět: Citovat

5410261230 napsal(a):
mám tady jednu EM81 patice souhlasí tak to zkusím. Je trochu slabší tak přižhavím snad to vydrží.

jestli je slabší, už to nemusí kloudně kmitat . . .

našel jsem další, hodně podobná schémata dip-metrů . . .
http://www.circuitsonline.net/forum/view/60524/17



GDO-EC92.jpg
 Komentář:

Stáhnout
 Soubor:  GDO-EC92.jpg
 Velikost:  191.13 kB
 Staženo:  151 krát


GDO-EM87.jpg
 Komentář:

Stáhnout
 Soubor:  GDO-EM87.jpg
 Velikost:  85.52 kB
 Staženo:  166 krát

Návrat nahoru
Zobrazit informace o autorovi Odeslat soukromou zprávu
5410261230



Založen: Jun 18, 2007
Příspěvky: 206

PříspěvekZaslal: so říjen 04 2014, 8:41    Předmět: Citovat

ok1hga napsal(a):
TubeGuru napsal(a):
kdysi dávno jsem si poskládal GDM z magického oka podle AR10/1956 a fungovalo perfektně. Dip byl podle mě mnohem výraznější než pokles výchylky miniaturního měřáčku

taky zajímavé . . .
. . . pro ty co nemají staré výtisky AR


To obvyklé zpětnovazební zapojení je to s tím uzemněným středem ladicího kondenzátoru ? Osilátor takto zapojeny kmitá v širším rozsahu ? Nebo je to jinak. Díky.
Návrat nahoru
Zobrazit informace o autorovi Odeslat soukromou zprávu Odeslat e-mail
ok1hga



Založen: Nov 28, 2006
Příspěvky: 12589
Bydliště: Česká Třebová

PříspěvekZaslal: so říjen 04 2014, 11:31    Předmět: Citovat

5410261230 napsal(a):
To obvyklé zpětnovazební zapojení je to s tím uzemněným středem ladicího kondenzátoru ? Osilátor takto zapojeny kmitá v širším rozsahu ? Nebo je to jinak. Díky.

je to jinak,
potřebuješ správnou fázi zpětné vazby, aby to kmitalo.
Buď tam budeš mít odbočku na cívce, nebo uzeměný střed mezi ladícími kondíky.
můžeš si vybrat . . .
Návrat nahoru
Zobrazit informace o autorovi Odeslat soukromou zprávu
5410261230



Založen: Jun 18, 2007
Příspěvky: 206

PříspěvekZaslal: so říjen 04 2014, 12:49    Předmět: Citovat

Myslel jsem toto zapojení viz text "pro kmitočty menší než 40MHz."


gdo-em85_ar10-1956_134.jpg
 Komentář:

Stáhnout
 Soubor:  gdo-em85_ar10-1956_134.jpg
 Velikost:  146.95 kB
 Staženo:  117 krát



Naposledy upravil 5410261230 dne so říjen 04 2014, 16:52, celkově upraveno 1 krát.
Návrat nahoru
Zobrazit informace o autorovi Odeslat soukromou zprávu Odeslat e-mail
Zobrazit příspěvky z předchozích:   
Přidat nové téma   Zaslat odpověď       Obsah fóra Diskuzní fórum Elektro Bastlírny -> Měřící přístroje, detektory fyzikálních veličin Časy uváděny v GMT + 1 hodina
Jdi na stránku 1, 2  Další
Strana 1 z 2

 
Přejdi na:  
Nemůžete odesílat nové téma do tohoto fóra.
Nemůžete odpovídat na témata v tomto fóru.
Nemůžete upravovat své příspěvky v tomto fóru.
Nemůžete mazat své příspěvky v tomto fóru.
Nemůžete hlasovat v tomto fóru.
Nemůžete připojovat soubory k příspěvkům
Můžete stahovat a prohlížet přiložené soubory

Powered by phpBB © 2001, 2005 phpBB Group
Forums ©
Nuke - Elektro Bastlirna

Informace na portálu Elektro bastlírny jsou prezentovány za účelem vzdělání čtenářů a rozšíření zájmu o elektroniku. Autoři článků na serveru neberou žádnou zodpovědnost za škody vzniklé těmito zapojeními. Rovněž neberou žádnou odpovědnost za případnou újmu na zdraví vzniklou úrazem elektrickým proudem. Autoři a správci těchto stránek nepřejímají záruku za správnost zveřejněných materiálů. Předkládané informace a zapojení jsou zveřejněny bez ohledu na případné patenty třetích osob. Nároky na odškodnění na základě změn, chyb nebo vynechání jsou zásadně vyloučeny. Všechny registrované nebo jiné obchodní známky zde použité jsou majetkem jejich vlastníků. Uvedením nejsou zpochybněna z toho vyplývající vlastnická práva. Použití konstrukcí v rozporu se zákonem je přísně zakázáno. Vzhledem k tomu, že původ předkládaných materiálů nelze žádným způsobem dohledat, nelze je použít pro komerční účely! Tento nekomerční server nemá z uvedených zapojení či konstrukcí žádný zisk. Nezodpovídáme za pravost předkládaných materiálů třetími osobami a jejich původ. V případě, že zjistíte porušení autorského práva či jiné nesrovnalosti, kontaktujte administrátory na diskuzním fóru EB.


PHP-Nuke Copyright © 2005 by Francisco Burzi. This is free software, and you may redistribute it under the GPL. PHP-Nuke comes with absolutely no warranty, for details, see the license.
Čas potřebný ke zpracování stránky 0.36 sekund