Vítejte na Elektro Bastlírn?
Nuke - Elektro Bastlirna
  Vytvořit účet
Hlavní · Fórum · DDump · Profil · Zprávy · Hledat na fóru


Nuke - Elektro Bastlirna: Diskuzní fórum

 FAQFAQ   HledatHledat   Uživatelské skupinyUživatelské skupiny   ProfilProfil   Soukromé zprávySoukromé zprávy   PřihlášeníPřihlášení 

TECHNICS SU8044 a obvod STK problém

 
Přidat nové téma   Zaslat odpověď       Obsah fóra Diskuzní fórum Elektro Bastlírny -> Audiotechnika
Zobrazit předchozí téma :: Zobrazit následující téma  
Autor Zpráva
jardafiala



Založen: Jun 20, 2010
Příspěvky: 2617
Bydliště: Česká Lípa

PříspěvekZaslal: čt duben 02 2026, 13:50    Předmět: TECHNICS SU8044 a obvod STK problém Citovat

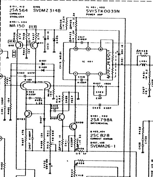
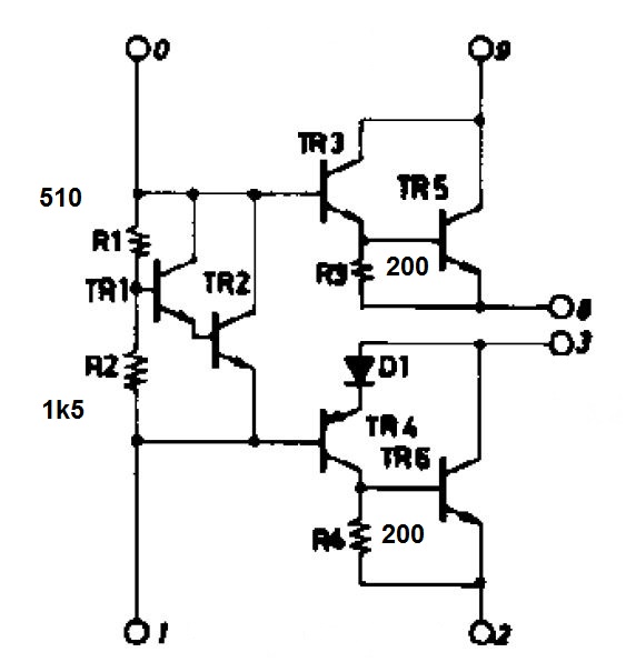
Dobesl mi pán zesilovač, že vyměnil mrtvé STKčko za jiné a že nefunguje. Takže jako obvykle, servisní manuál, seznámení s STKčkem, čtení na fórech atd. Pak jsem STKčko kuchnul, viz foto, změřil tranzistory a všechny co se podařilo změřit jsou O.K., mezi kolektorem a emitorem TR1,2 je 0.7V a samozřejmě konce jsou zcela zavřené, neteče žádný klidový proud. Osciloskop vidí na výstupu bez zátěže sinusovku takže skrz TR3 a TR4 (snad) něco proleze. Se zátěži nic. Nějak pořád nevím co s tím? Lze to změnit odpory R1,R2? Hodnoty součástek viz schema, nalezený náhradní sestavený z diskretních součástek má hodnoty R1,R2 jiné, čím se vůbec řídí volba těchto odporů? Klidový proud je tedy nastavený napořád a nelze ho měnit, jak se tedy mění se změnou napájecího napětí? Nenechte se zmýlit (nepříliš čitelně označeným) R413, tím se nastavuje offset.
Som z toho volaaký zmätený.



P1010001A.JPG
 Komentář:
 Velikost:  84.73 kB
 Zobrazeno:  1 krát

P1010001A.JPG



STK.jpg
 Komentář:
 Velikost:  50.7 kB
 Zobrazeno:  0 krát

STK.jpg



8044 konec.jpg
 Komentář:
 Velikost:  79.3 kB
 Zobrazeno:  19 krát

8044 konec.jpg



STK0039 náhrada.jpg
 Komentář:
 Velikost:  55.35 kB
 Zobrazeno:  3 krát

STK0039 náhrada.jpg


Návrat nahoru
Zobrazit informace o autorovi Odeslat soukromou zprávu Odeslat e-mail
Lukas-Peca



Založen: May 06, 2007
Příspěvky: 4496
Bydliště: Zlín

PříspěvekZaslal: čt duben 02 2026, 14:04    Předmět: Citovat

To přece záleží na tom, jaký proud teče mezi vývody 0 a 1. I kdyby byl klidový proud nulový, tak při dostatečném vybuzení se koncové tranzistory otevřou a bude to zesilovat (třída B).

Takže nejspíš při destrukci STKčka shořelo něco kolem Q409.
Návrat nahoru
Zobrazit informace o autorovi Odeslat soukromou zprávu Zobrazit autorovy WWW stránky
Zobrazit příspěvky z předchozích:   
Přidat nové téma   Zaslat odpověď       Obsah fóra Diskuzní fórum Elektro Bastlírny -> Audiotechnika Časy uváděny v GMT + 1 hodina
Strana 1 z 1

 
Přejdi na:  
Nemůžete odesílat nové téma do tohoto fóra.
Nemůžete odpovídat na témata v tomto fóru.
Nemůžete upravovat své příspěvky v tomto fóru.
Nemůžete mazat své příspěvky v tomto fóru.
Nemůžete hlasovat v tomto fóru.
Nemůžete připojovat soubory k příspěvkům
Můžete stahovat a prohlížet přiložené soubory

Powered by phpBB © 2001, 2005 phpBB Group
Forums ©
Nuke - Elektro Bastlirna

Informace na portálu Elektro bastlírny jsou prezentovány za účelem vzdělání čtenářů a rozšíření zájmu o elektroniku. Autoři článků na serveru neberou žádnou zodpovědnost za škody vzniklé těmito zapojeními. Rovněž neberou žádnou odpovědnost za případnou újmu na zdraví vzniklou úrazem elektrickým proudem. Autoři a správci těchto stránek nepřejímají záruku za správnost zveřejněných materiálů. Předkládané informace a zapojení jsou zveřejněny bez ohledu na případné patenty třetích osob. Nároky na odškodnění na základě změn, chyb nebo vynechání jsou zásadně vyloučeny. Všechny registrované nebo jiné obchodní známky zde použité jsou majetkem jejich vlastníků. Uvedením nejsou zpochybněna z toho vyplývající vlastnická práva. Použití konstrukcí v rozporu se zákonem je přísně zakázáno. Vzhledem k tomu, že původ předkládaných materiálů nelze žádným způsobem dohledat, nelze je použít pro komerční účely! Tento nekomerční server nemá z uvedených zapojení či konstrukcí žádný zisk. Nezodpovídáme za pravost předkládaných materiálů třetími osobami a jejich původ. V případě, že zjistíte porušení autorského práva či jiné nesrovnalosti, kontaktujte administrátory na diskuzním fóru EB.


PHP-Nuke Copyright © 2005 by Francisco Burzi. This is free software, and you may redistribute it under the GPL. PHP-Nuke comes with absolutely no warranty, for details, see the license.
Čas potřebný ke zpracování stránky 0.16 sekund