Vítejte na Elektro Bastlírn?
Nuke - Elektro Bastlirna
  Vytvořit účet Hlavní · Fórum · DDump · Profil · Zprávy · Hledat na fóru · Příspěvky na provoz EB

Vlákno na téma KORONAVIRUS - nutná registrace


Nuke - Elektro Bastlirna: Diskuzní fórum

 FAQFAQ   HledatHledat   Uživatelské skupinyUživatelské skupiny   ProfilProfil   Soukromé zprávySoukromé zprávy   PřihlášeníPřihlášení 

SUZUKI LIANA mlhovka kde je chyba?

 
Přidat nové téma   Zaslat odpověď       Obsah fóra Diskuzní fórum Elektro Bastlírny -> Auto - Moto technika
Zobrazit předchozí téma :: Zobrazit následující téma  
Autor Zpráva
jardafiala



Založen: Jun 20, 2010
Příspěvky: 2388
Bydliště: Česká Lípa

PříspěvekZaslal: po listopad 10 2025, 13:46    Předmět: SUZUKI LIANA mlhovka kde je chyba? Citovat

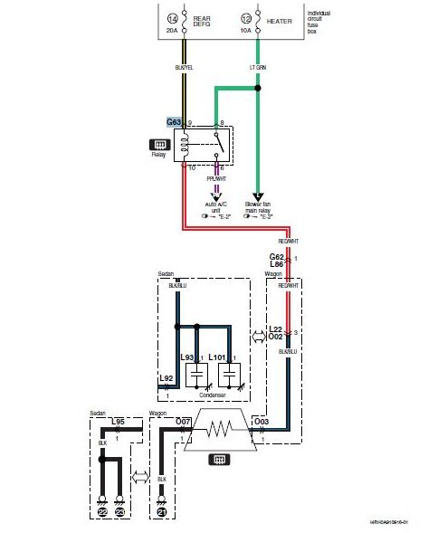
Tak se nějak ztrácím, nevím jestli udělali chybu soudruzi v Japonslu nebo jestli blbnu já. Nefunguje mi zadní mlhovka tak jsem si myslel, že půjdu a opravím to. No šel jsem, neopravil. Zapnu světla a mlhovku, kontrolka svítí, relé slyším cvaknout (zkusil jsem i relé pro odmlžení zadního skla a slyším ho taky, které je G63? viz přílohu) a světlo nic. Járovka je taky v pořádku, pojistky též. Takže kuk do servisního manuálu a je mi to prd platné, nemůžu najít příslušné relé, kde se asi může skrývat? A jak je označené?


mlhovka G63.jpg
 Komentář:
 Velikost:  30.88 kB
 Zobrazeno:  49 krát

mlhovka  G63.jpg



mlhovka G63.jpg
 Komentář:
 Velikost:  31.64 kB
 Zobrazeno:  35 krát

mlhovka G63.jpg



mlhovka divné .jpg
 Komentář:
 Velikost:  122.22 kB
 Zobrazeno:  22 krát

mlhovka      divné    .jpg


Návrat nahoru
Zobrazit informace o autorovi Odeslat soukromou zprávu Odeslat e-mail
EKKAR



Založen: Mar 16, 2005
Příspěvky: 34703
Bydliště: Česká Třebová, JN89FW21

PříspěvekZaslal: po listopad 10 2025, 14:09    Předmět: Citovat

Mně taky nesvítily (kdysi 15 let z5) zadní mlhovky na roomu. Příčina byla v zásuvce pro tažný - na autě je 13-pinová s vypínačem mlhovek, aby jejich odraz od předku vleku neoslňoval v zrcátkách. A já v tý 13-pinový měl zastrčenou redukci na 7-pinovou, což pochopitelně vybavilo ten odpojovač ...
_________________
Nasliněný prst na svorkovnici domovního rozvaděče: Jó, paninko, máte tam ty Voltíky všecky...
A kutilmile - nelituju tě Mr. Green Mr. Green !!!
Návrat nahoru
Zobrazit informace o autorovi Odeslat soukromou zprávu Odeslat e-mail
jardafiala



Založen: Jun 20, 2010
Příspěvky: 2388
Bydliště: Česká Lípa

PříspěvekZaslal: po listopad 10 2025, 14:10    Předmět: Citovat

Tak jsem ještě po správně položeném dotazu našel toto, viz foto. Nějak se v to nemůžu zorientovat, je to někde pod palubkou ale otoči jsem to kolem dokola a pořád nevidím kde, že by to byla LIANA s pravostraným řízením...? Já bych tam vlezl ale bolí mě zádo, venku prší atd. no stejně nic jiného nezbude.


mlhovka pod palubkou .jpg
 Komentář:
 Velikost:  69.38 kB
 Zobrazeno:  46 krát

mlhovka    pod palubkou    .jpg


Návrat nahoru
Zobrazit informace o autorovi Odeslat soukromou zprávu Odeslat e-mail
Zaky



Založen: Oct 30, 2010
Příspěvky: 6943
Bydliště: Praha

PříspěvekZaslal: po listopad 10 2025, 14:37    Předmět: Citovat

Mlhovka je v pátých dveřích? Jako první by zasloužil kontrolu kabelový svazek v husím krku, kde se ohýbá při otevírání. Když relé slyšíš cvaknout, bude OK, vždyť relé mlhovky nic nenaběhá.
_________________
Krátce před tím, než se to rozbilo, tak to ještě fungovalo...
Návrat nahoru
Zobrazit informace o autorovi Odeslat soukromou zprávu
Hill
Administrátor


Založen: Sep 10, 2004
Příspěvky: 20802
Bydliště: Jičín, Český ráj

PříspěvekZaslal: po listopad 10 2025, 15:36    Předmět: Citovat

Mlhovka u Suzuki nemá relé, hledáš na blbým místě. A taky dostane kostru jen zapnutím klopených světel, od sepnutí spínače mlhovky je totiž na ní plus trvale.
To, po čem pořád jdeš, je odmlžování, tedy vytápění, okna. Ano, tam je deFOGger relay. Ale tam tu mlhovku nenajdeš.

Mlhovka dostává trvalý plus přes pojistku mlhovek 15 A v pojistkové skříňce v kabině pod palubkou nebo v levém sloupku vedle kolena (umístění ani číslo pojistky nevím určitě, měnilo se to podle ročníku, obvykle pojistka č. 25). Na víčku by měla být popsaná, jako FOG LIGHT, nebo jen FOG.
Tam je to trochu nepřehledné, protože základní deska pojistek slouží, jako rozvaděč (JUNCTION BOX), a některé spoje tam vedou mimo pojistky z konektorů do konektorů, ale toho si zatím nevšímej.
Odtud pojistky plus pokračuje na spínač mlhovky, od něj rovnou dozadu k mlhovce.
Zpět vede drát dopředu k červenému drátu s bílým proužkem, co vede k oběma klopeným žárovkám hlavních světel (na světlech je plus trvale, dálková i klopená se rozsvěcí ukostřením červeného, resp. červenobílého drátu, ve sdruženém spínači.
Když má mlhovka na obou koncích plus, nesvítí, protože smí svítit jen s klopenými světly.
Ostatní barevné značení nepamatuji, navíc v Suzuki je jednotné barevné značení ve všech modelech jen u kmenového rozvodu, v němž se dodržuje od roku 1988. Mlhovka se v dokumentacích neuvádí, jen jako, že může být, protože zadní mlhovka není všude povinná, tak je pro nás "jaksi navíc". Nadstandard. Ale, jestli máš kompletní servisní manuál pro svůj model, v něm to bude.
Návrat nahoru
Zobrazit informace o autorovi Odeslat soukromou zprávu
jardafiala



Založen: Jun 20, 2010
Příspěvky: 2388
Bydliště: Česká Lípa

PříspěvekZaslal: po listopad 10 2025, 15:48    Předmět: Citovat

Tady si s hillem dovolím nesouhlasit, mám k tomu dva (možná tři) důvody. Prvním důvodem je schema na první přiloženém obrázku, druhý důvod je že to relé slyším cvakat a třetím důvodem by mohlo být, že spínání zadní mlhovky je mechanicky blokováno na páčce kterou se zapíná. Abych mohl mlhovku zapnout musí být zapnuta hlavní světla, když světla vypínám tak při parkovacích ještě může svítit ale při vypnutí hlavních světel se mechanicky vypne i mlhovka. Proměřím vedení od relátka k járovce, jak naznačeno výše, možná svazek do pátých dveří, uvidím.
A ještě doplním ("Mlhovka se v dokumentacích neuvádí, jen jako, že může být, protože zadní mlhovka není všude povinná, tak je pro nás "jaksi navíc".") mám dokumentaci ke svému, z toho jsou ty obrázky, dokumentace ke staršímu modelu zmiňuje to co jsem citoval v závorce. A už jsem jednou přistihl japonské soudruhy, že udělali fatální chybu, tady se to zřejmě opakuje, jen chyba v dokumentaci není až tak závažná, jen mě dráždí. Pro úplnost dokumentace je k nalezení pod názvem 99501_73J00_01E.
Návrat nahoru
Zobrazit informace o autorovi Odeslat soukromou zprávu Odeslat e-mail
Hill
Administrátor


Založen: Sep 10, 2004
Příspěvky: 20802
Bydliště: Jičín, Český ráj

PříspěvekZaslal: po listopad 10 2025, 16:34    Předmět: Citovat

Takže novější verze, než jsem ti popsal. Ale trvám na tom, že to druhé schéma není od mlhovky, ale rozmrazování zadního skla.
Podle toho prvního schématu ti nezbude, než jít po hnědožlutém drátu.
Černý je vždycky kostra, šlusmetrem snad prověříš, jestli není přerušený.
A na tom hnědožlutém hledej plus. Jinak na to nepřijdeš.
Konektor G bude zřejmě končit na rozvodné desce sekundárních pojistek, nejspíš i to relé najdeš tam. V dokumentaci musí být i výkres, nebo seznam, kde je jaký konektor. Ale dá se najít podle barev drátů, které do něj vedou. Aspoň v tom jsou Japonci důslední.
Pokud jde o mlhovku, může být cestou o konektor víc, než je v dokumentaci, a v něm užraný drát. To mě vypeklo u jednoho Swifta, jako by měli krátké dráty, a museli 12 cm přidat. A schovali to do dutiny.
Návrat nahoru
Zobrazit informace o autorovi Odeslat soukromou zprávu
jardafiala



Založen: Jun 20, 2010
Příspěvky: 2388
Bydliště: Česká Lípa

PříspěvekZaslal: po listopad 10 2025, 17:29    Předmět: Citovat

ANO! druhé schema je samozřejmě od rozmrazování, co mi je divné, že obě relé jsou ve schematu označena G63! Jinak dál už samozřejmě šlusmetr případně voltmetr, s tím si musím poradit vlastnoručně.
Návrat nahoru
Zobrazit informace o autorovi Odeslat soukromou zprávu Odeslat e-mail
Hill
Administrátor


Založen: Sep 10, 2004
Příspěvky: 20802
Bydliště: Jičín, Český ráj

PříspěvekZaslal: po listopad 10 2025, 19:23    Předmět: Citovat

G63 je konektor. Na pinech 8 a 9 je přívod od pojistky mlhovky, na pinu 2 je přívod od pojistky odmrazování, na pinu 5 přívod od pojistky topení.
Návrat nahoru
Zobrazit informace o autorovi Odeslat soukromou zprávu
GeorgeB



Založen: Nov 21, 2005
Příspěvky: 1247
Bydliště: Pardubice

PříspěvekZaslal: po listopad 10 2025, 22:31    Předmět: Citovat

Bohužel není uvedena bližší specifikace vozu, tak jsme vybral nějakou lianu a nějakou variantu. Viz nákres v příloze.
Ale zaměřil bych se na tip, který dal Ekkar - zda má auto zásuvku tažného zařízení s vypínačem mlhového světla.



Suzuki Liana zadni mlhovka - rele K12 pojistka F31.PNG
 Komentář:
Suzuki Liana
Rele K12
Pojistka F31
 Velikost:  61.05 kB
 Zobrazeno:  12 krát

Suzuki Liana zadni mlhovka - rele K12 pojistka F31.PNG


Návrat nahoru
Zobrazit informace o autorovi Odeslat soukromou zprávu Zobrazit autorovy WWW stránky
jardafiala



Založen: Jun 20, 2010
Příspěvky: 2388
Bydliště: Česká Lípa

PříspěvekZaslal: po listopad 10 2025, 23:02    Předmět: Citovat

AHA! to mnohé vysvětluje, tedy že 63 je konektor, TO BYLA TA ZÁHADA na kterou jsem se ptal na začátku. To mě nenapadlo, už tuším kde je.
Auto je, jak jsem napsal SUZUKI Liana, přesněji 1,4 DDiS hatchback. Je to starší auto, takové vymoženosti jako odpojování mlhovky prostřednictvím zásuvky pro tažné nemá. Krabička na obrázku je v motorovém prostoru a nemá s mlhovkou nic společného, relé je spolu s konektore G63 ukryto mazaně a samozřejmě blbě přístupně někde pod palubkou. Je odtamtud spolu s relé pro vyhřívání zadního skla slyšet.
Návrat nahoru
Zobrazit informace o autorovi Odeslat soukromou zprávu Odeslat e-mail
p32



Založen: Jan 13, 2007
Příspěvky: 16485
Bydliště: Olomouc

PříspěvekZaslal: út listopad 11 2025, 9:24    Předmět: Citovat

jardafiala napsal(a):
Je to starší auto, takové vymoženosti jako odpojování mlhovky prostřednictvím zásuvky pro tažné nemá.
Píšeš to moc komplikovaně. Napiš rovnou, že to tam tu zásuvku pro tažné vůbec nemá, protože to odpojování je totiž logicky v ní.
Jinak bych to bral po sedlácku bez schémata, tzn. voltmetr a měřil bych, kde je a není napětí při zapnuté mlhovce. Většinou jsou tyto problémy v kontaktech.
Návrat nahoru
Zobrazit informace o autorovi Odeslat soukromou zprávu
Hill
Administrátor


Založen: Sep 10, 2004
Příspěvky: 20802
Bydliště: Jičín, Český ráj

PříspěvekZaslal: út listopad 11 2025, 9:31    Předmět: Citovat

Tak jsem sehnal ještě jeden manuál na Lianu, taky dost univerzální, nicméně:
G jsou označené konektory kabelového svazku palubky
L jsou označené konektory kabelového svazku odpředu dozadu
O mají označení konektory pátých dveří, resp. kufru.
Něco jsem ti z toho vytahal, celý sken té části manuálu má 38 MB.

Koukni do kastlíku, jestli po vyklopení (vyndání) vaničky ta dvě relé neuvidíš.
Ale podle všeho, když sundáš tapecírunk v kufru a najdeš konektor L21/O01, nejspíš tam šťávu ještě naměříš. Od relé až k mlhovce vede plus hnědožlutým drátem: když to nepůjde jinak, píchni do něj špendlík a měř. A pak, spíše pro jistotu, to místo zatáhni izolačkou nebo samovulkanizační gumou.
Pak ještě zkontroluj spojení mezi mlhovkou a kostrou (lampa je izolovaná, bez černého drátu nesvítí), tam bývá po letech problém s podežraným očkem.
A, jestli je to, co jsem tu napsal, v pořádku, zbývá jen vyměnit vodič chobotem u pantů pátých dveří.

Jestli slyšíš relé cvakat, asi tě nemusí zajímat, jestli ho ovládáš přímo kolíbkou či tlačítkem (konektor G40), nebo máš novější verzi, kde se o to stará kontrolér na konektoru G47 prstencem na páčce blinkrů a světel "zapni/vypni jedním kontaktem" a "při resetu vždy vypni".



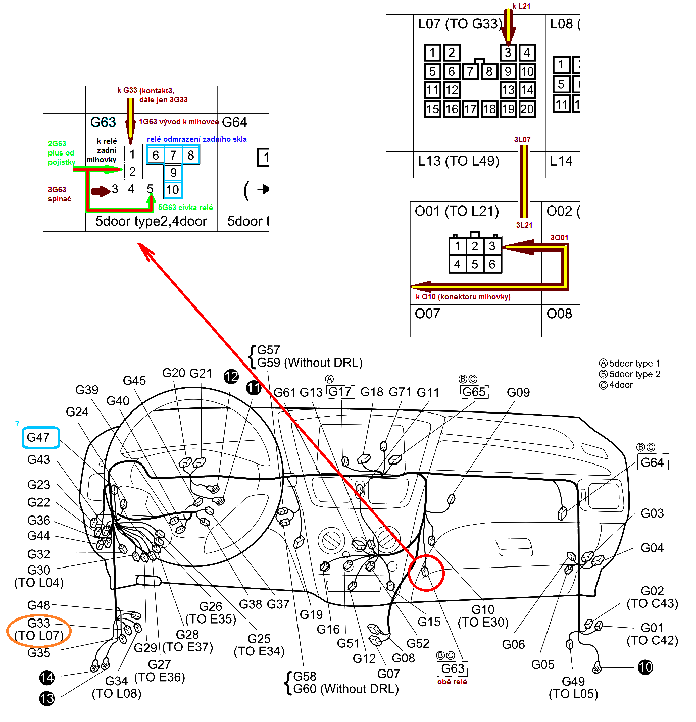
konektor_G63.png
 Komentář:
elektrická trasa napájení mlhovky (bez ohledu na to, čím je spínané relé)
 Velikost:  247.15 kB
 Zobrazeno:  5 krát

konektor_G63.png



mlhovka_Liana_konektory.png
 Komentář:
rozkres kabeláže, konektory pro mlhovku zvýrazněné
 Velikost:  240.9 kB
 Zobrazeno:  8 krát

mlhovka_Liana_konektory.png


Návrat nahoru
Zobrazit informace o autorovi Odeslat soukromou zprávu
jardafiala



Založen: Jun 20, 2010
Příspěvky: 2388
Bydliště: Česká Lípa

PříspěvekZaslal: út listopad 11 2025, 10:52    Předmět: Citovat

Zdar, dík hille, mám přímo manuál pro svoji verzi a díky postrčení, že G63 je konektor (a ne relé....) jsem už připraven najít závadu. Pomohl mi poslední obrázek s dalšími konektory vzadu u pátých dveří, tak daleko jsem se v manuálu nedopracoval. Takže teď už jen směle s měřákem vpřed ku světlým zítřkům. Jen co se udělá trochu snesitelnější počasí.
Návrat nahoru
Zobrazit informace o autorovi Odeslat soukromou zprávu Odeslat e-mail
p32



Založen: Jan 13, 2007
Příspěvky: 16485
Bydliště: Olomouc

PříspěvekZaslal: út listopad 11 2025, 12:35    Předmět: Citovat

To počasí bude už jen horší, takže po obědě šup, šup. Wink
Návrat nahoru
Zobrazit informace o autorovi Odeslat soukromou zprávu
Zobrazit příspěvky z předchozích:   
Přidat nové téma   Zaslat odpověď       Obsah fóra Diskuzní fórum Elektro Bastlírny -> Auto - Moto technika Časy uváděny v GMT + 1 hodina
Strana 1 z 1

 
Přejdi na:  
Nemůžete odesílat nové téma do tohoto fóra.
Nemůžete odpovídat na témata v tomto fóru.
Nemůžete upravovat své příspěvky v tomto fóru.
Nemůžete mazat své příspěvky v tomto fóru.
Nemůžete hlasovat v tomto fóru.
Nemůžete připojovat soubory k příspěvkům
Můžete stahovat a prohlížet přiložené soubory

Powered by phpBB © 2001, 2005 phpBB Group
Forums ©
Nuke - Elektro Bastlirna

Informace na portálu Elektro bastlírny jsou prezentovány za účelem vzdělání čtenářů a rozšíření zájmu o elektroniku. Autoři článků na serveru neberou žádnou zodpovědnost za škody vzniklé těmito zapojeními. Rovněž neberou žádnou odpovědnost za případnou újmu na zdraví vzniklou úrazem elektrickým proudem. Autoři a správci těchto stránek nepřejímají záruku za správnost zveřejněných materiálů. Předkládané informace a zapojení jsou zveřejněny bez ohledu na případné patenty třetích osob. Nároky na odškodnění na základě změn, chyb nebo vynechání jsou zásadně vyloučeny. Všechny registrované nebo jiné obchodní známky zde použité jsou majetkem jejich vlastníků. Uvedením nejsou zpochybněna z toho vyplývající vlastnická práva. Použití konstrukcí v rozporu se zákonem je přísně zakázáno. Vzhledem k tomu, že původ předkládaných materiálů nelze žádným způsobem dohledat, nelze je použít pro komerční účely! Tento nekomerční server nemá z uvedených zapojení či konstrukcí žádný zisk. Nezodpovídáme za pravost předkládaných materiálů třetími osobami a jejich původ. V případě, že zjistíte porušení autorského práva či jiné nesrovnalosti, kontaktujte administrátory na diskuzním fóru EB.


PHP-Nuke Copyright © 2005 by Francisco Burzi. This is free software, and you may redistribute it under the GPL. PHP-Nuke comes with absolutely no warranty, for details, see the license.
Čas potřebný ke zpracování stránky 0.16 sekund