Vítejte na Elektro Bastlírn?
Nuke - Elektro Bastlirna
  Vytvořit účet Hlavní · Fórum · DDump · Profil · Zprávy · Hledat na fóru · Příspěvky na provoz EB

Vlákno na téma KORONAVIRUS - nutná registrace


Nuke - Elektro Bastlirna: Diskuzní fórum

 FAQFAQ   HledatHledat   Uživatelské skupinyUživatelské skupiny   ProfilProfil   Soukromé zprávySoukromé zprávy   PřihlášeníPřihlášení 

Invertor pro VFD (vakuový fluorescenční displej)
Jdi na stránku 1, 2  Další
 
Přidat nové téma   Zaslat odpověď       Obsah fóra Diskuzní fórum Elektro Bastlírny -> Řešení problémů s různými konstrukcemi
Zobrazit předchozí téma :: Zobrazit následující téma  
Autor Zpráva
Duvik



Založen: Dec 03, 2014
Příspěvky: 5

PříspěvekZaslal: st prosinec 03 2014, 22:35    Předmět: Invertor pro VFD (vakuový fluorescenční displej) Citovat

Dobrý den,

v přístroji s VFD se spálil tranzistor Q12 ovládající primární vinutí napájení VFD. Pokoušel jsem se ho nahradit novým bipolárním NPN tranzistorem, ale při jeho naletování má celý obvod vysoký odběr proudu - tranzistor zjevně zůstává natrvalo sepnutý. Všechny prvky primárního obvodu se zdají být dle zběžného měření příručním handmetrem v pořádku. Jen mě překvapil velmi nízký stejnosměrný odpor všech vinutí, který je prakticky neměřitelný (zkrat). Když Q12 není osazen, mezi jeho bází a emitorem jsou 4V, napájecí napětí je 7,5 V. Měl byste někdo doporučení, jak tento invertor oživit, co by mohlo být ještě špatně? Sekundární obvod na vf transformátorku FYC-1 není zakreslen.

Děkuji.



Invertor.jpg
 Komentář:
Schéma primární části

Stáhnout
 Soubor:  Invertor.jpg
 Velikost:  32.89 kB
 Staženo:  493 krát

Návrat nahoru
Zobrazit informace o autorovi Odeslat soukromou zprávu
Zaky



Založen: Oct 30, 2010
Příspěvky: 6937
Bydliště: Praha

PříspěvekZaslal: st prosinec 03 2014, 22:51    Předmět: Citovat

Jak byl původní Q12 označen? Nemohl to být FET?
Návrat nahoru
Zobrazit informace o autorovi Odeslat soukromou zprávu
Duvik



Založen: Dec 03, 2014
Příspěvky: 5

PříspěvekZaslal: st prosinec 03 2014, 23:15    Předmět: Citovat

Nepředpokládám, v podobných zapojeních se FET tranzistory nevyskytují. Označení měl původní tranzistor 156 7M04, který jsem nikde nenašel.
Návrat nahoru
Zobrazit informace o autorovi Odeslat soukromou zprávu
BOBOBO
Doporučuje se dohled moderátorů


Založen: Feb 25, 2008
Příspěvky: 20306
Bydliště: Rychnovsko

PříspěvekZaslal: čt prosinec 04 2014, 6:15    Předmět: Citovat

Pokud má součástka zvoucí tranzistor mezi bází a emitorem více jak 1V , nenachází se v krabičce tranzistor ...
Návrat nahoru
Zobrazit informace o autorovi Odeslat soukromou zprávu
Artaban001



Založen: Apr 01, 2004
Příspěvky: 10051
Bydliště: Pendrov

PříspěvekZaslal: čt prosinec 04 2014, 16:40    Předmět: Citovat

Ahoj. U většiny "věcí s VFD displejem s měničem" je napájecí zdroj samokmitající měnič. Pracovní vinutí v kolektoru, budící vinutí v bázi. Z jednoho usměrněnýho výstupu se přes zenerku otevírá regulační tranzistor, který přivírá bázi tranzistoru měniče. U vinutí je důležitý směr vinutí - přehození vývodu jedné z cívek (budící, pracovní) způsobí nefunkčnost.


Sharp ELSI MATE zdroj.png
 Komentář:

Stáhnout
 Soubor:  Sharp ELSI MATE zdroj.png
 Velikost:  11.79 kB
 Staženo:  376 krát


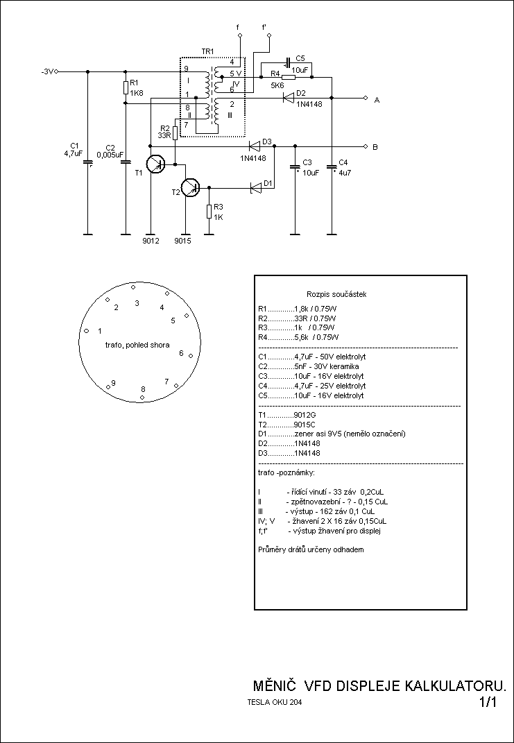
menic displeje kalkulatoru OKU 204.png
 Komentář:

Stáhnout
 Soubor:  menic displeje kalkulatoru OKU 204.png
 Velikost:  20.98 kB
 Staženo:  451 krát


menic pro VFD displej.png
 Komentář:

Stáhnout
 Soubor:  menic pro VFD displej.png
 Velikost:  5.46 kB
 Staženo:  391 krát

Návrat nahoru
Zobrazit informace o autorovi Odeslat soukromou zprávu Odeslat e-mail
Zaky



Založen: Oct 30, 2010
Příspěvky: 6937
Bydliště: Praha

PříspěvekZaslal: čt prosinec 04 2014, 17:17    Předmět: Citovat

http://en.elektroda.pl/rtvforum/find.php?q=EVOLVE+Crystal+EMC427
Hle, i Q12 sedí, že by to byl stejný přístroj? Zkus mu napsat, jestli to vyřešil. Jinak máš pravdu, asi to bude NPN tranzistor. V jakém pouzdru byl ten původní?
Návrat nahoru
Zobrazit informace o autorovi Odeslat soukromou zprávu
Duvik



Založen: Dec 03, 2014
Příspěvky: 5

PříspěvekZaslal: so prosinec 06 2014, 0:07    Předmět: Citovat

Ano, jedná se o meteostanici Evolve Crystal. Zkusil jsem toho člověka se stejným problémem kontaktovat, uvidíme.

4V byly na bázi jen když tam ten tranzistor nebyl. Jakmile ho tam naletuji, otevře se, začne přes něj a vinutí transformátoru téci velký proud a stáhne mi to napěťový zdroj přes proudovou ochranu.

Funkci invertoru zhruba chápu, ale nemám s nimi praktické zkušenosti a nevím, v čem by mohl být problém. Napadlo mě, jestli vinutí transformátoru není někde zkratované a proto nevykazuje tak nízký stejnosměrný odpor. Divné by však bylo, že tak nízký odpor je u úplně všech vinutí. Neměl byste někdo tip, kde by mohl být problém? Nebo jak by se měl v obvodu vypínat tranzistor Q12? Asi nějak přes tranzistor Q13 a ten zase asi přes RC člen a vinutí transformátoru. To ale nějak nefunguje a nenapadá mě, jak vystopovat příčinu.
Návrat nahoru
Zobrazit informace o autorovi Odeslat soukromou zprávu
BOBOBO
Doporučuje se dohled moderátorů


Založen: Feb 25, 2008
Příspěvky: 20306
Bydliště: Rychnovsko

PříspěvekZaslal: so prosinec 06 2014, 10:39    Předmět: Citovat

Vzhledem k napí má trafo po pár závitech-proto malý ssodpor . Ale stačí jeden mezizávitový zkrat a je hotovo . Průtokem vyššího proudu trafem vede k ještě rychlejší likvidaci minimálně "primárního" vinutí .
Návrat nahoru
Zobrazit informace o autorovi Odeslat soukromou zprávu
Artaban001



Založen: Apr 01, 2004
Příspěvky: 10051
Bydliště: Pendrov

PříspěvekZaslal: so prosinec 06 2014, 17:44    Předmět: Citovat

Ten měnič by Ti měl "živit" žhavení (ve tmě několik tenkých červených vláken za provozu), pak anodový napětí (nejčastěji 30V) a pak popř další pomocný. Z jednoho těch pomocných se odvozuje napětí pro řízení toho měniče. Zkusil bych pomocí odsávačky odsát spojení mezi sekundární stranou a nechal bych jen zapojený žhavení a vinutí, ze kterýho se řídí měnič - zpětnovazební a řídící samozřejmě nechat připojený. Pokud i v tomhle případě bude nadproud, je buď kaput trafo, nebo máš nevhodný tranzistor. Neškodilo by použití osciloskopu. Poznáš, zda to kmitá někde vysoko (záviťák, zkrat na výlezu), nebo vůbec (něco ze zpětnou vazbou, pracovní vinutí..)
Návrat nahoru
Zobrazit informace o autorovi Odeslat soukromou zprávu Odeslat e-mail
Duvik



Založen: Dec 03, 2014
Příspěvky: 5

PříspěvekZaslal: so prosinec 06 2014, 21:36    Předmět: Citovat

Na trafu jsem zkoušel odstranit vrchní izolaci. Vinutí nevykazovala známky opálení, ale bylo to jen na povrchu. Je pravdou, že pravděpodobně vinutím procházel poměrně vysoký proud, který by obzvlášť uvnitř transformátorku (kam jsem nedohlédl) mohl vytvářet vyšší teplotu, která by mohla způsobit zkrat vinutí. Sám jsem ale nic takového ještě neviděl.

Na výstupu transformátorku je jedno vinutí spojeno přímo s buzením displeje (evidentně střídavým proudem) a pak je zde ještě jedno vinutí, které je po vzoru schémat od Artaban001 přes diodu přivedeno na kladný pól kondenzátoru. Přímo odtud ale na displej nevede a spíš jako by bylo nějaké pomocné napětí. Tato vinutí mohu zkusit odpojit, ale moc si od toho neslibuji.

Co se týče tranzistoru, zkoušel jsem na tuto pozici tři různé typy, výsledek byl stejný. Experimentovat příliš bohužel nejde ani s osciloskopem, protože při zapojení napájení spadne napájecí napětí kvůli omezení proudu, jak je tento tranzistor trvale sepnut.
Návrat nahoru
Zobrazit informace o autorovi Odeslat soukromou zprávu
bobr



Založen: Jan 17, 2003
Příspěvky: 26
Bydliště: Soukromý byt

PříspěvekZaslal: po duben 20 2015, 22:51    Předmět: Citovat

Stejný problém, stejné symptomy. Výměna tranzistoru nepomohla. Podle
http://monitor.espec.ws/section27/topic250897.html
mezizávitový zkrat transformátoru.
Návrat nahoru
Zobrazit informace o autorovi Odeslat soukromou zprávu
bobr



Založen: Jan 17, 2003
Příspěvky: 26
Bydliště: Soukromý byt

PříspěvekZaslal: po duben 27 2015, 20:03    Předmět: Citovat

Previnul jsem kompletne cele trafko. Celkem 5 vinuti. Zhavici vinuti 2 vodice paralelne. Zkusil jsem nekolik klasickych tranzistoru (BC639, MJE13009...). Zadny posun k lepsimu. Behem par sekund se tranzistor rozzhavi, odber 800mA. Po 3s jsem to vypnul. Asi nezbude, nez vyfoukavat jednotlive soucastky ven a poradne promerit. Ovsem velmi silne by mne zajimalo, co tam bylo puvodne za tranzistor.
Návrat nahoru
Zobrazit informace o autorovi Odeslat soukromou zprávu
Artaban001



Založen: Apr 01, 2004
Příspěvky: 10051
Bydliště: Pendrov

PříspěvekZaslal: po duben 27 2015, 22:14    Předmět: Citovat

Dodržel jsi směry vinutí? - pokud jsi to převíjel celý, mohl jsi zpětnovazebnímu vinutí trochu přidat a pak by to chodilo s každám tranzistorem. To schéma v čele tohoto vlákna se mi nějak nezdá.
Jinak v podobných aplikacích chodí dobře trandy SS8050 (jakmile v něčem jsou a likviduje se to, tyhle tranzistory odeberu. Jsou sice drátový, ale na pouzdře mají jen "S8050)
http://electronics.se-ed.com/magic/s8050.pdf
Návrat nahoru
Zobrazit informace o autorovi Odeslat soukromou zprávu Odeslat e-mail
bobr



Založen: Jan 17, 2003
Příspěvky: 26
Bydliště: Soukromý byt

PříspěvekZaslal: po duben 27 2015, 22:46    Předmět: Citovat

Ano, kazdou vrstvu jsem si peclive rozkreslil. Smer, pocet zavitu, prumer i delku odmotaneho dratu z kazde vrstvy. Dat vice zavitu mne nenapadlo. Abych mohl vyjmout jadro, musel jsem trafo varit cca 45 minut v hrnci na plynovem sporaku. Pak teprve se stalo lepidlo, kterym bylo jadro zalito, vlacnym a slo rozebrat. Nastesti neprasklo ani se nerozdrobilo, takze muzete varit. Pri navijeni mi praskla kostricka v miste dvou vyvodu. Tu jsem slepil lepidlem. Trafo je velmi male a dost spatne se naviji, zvlast pokud mate trosku hrubsi prsty. Pokusil jsem se take rozkreslit schema. U SMD kolikrat ani neni videt, kam ten spoj zaleza pod soucastky, takze jsem musel propipat merakem. Cislovani soucastek nesedi. Nechal jsem to tak, jak to Eagle seradil. Misto trafa jsem zakreslil jednotliva vinuti z knihovny Eaglu pomoci civek a vyvody oznacil pismenky na obrazku trafa. Chtel jsem mit jen trosku prehled o zapojeni soucastek. Jen pro doplneni bych uvedl, ze u teto meteostanice, kterou mi znamy donesl na opravu byl spaleny i napajeci adapter. Zatim jsem ho nerozebiral, takze nevim, jestli je tam prepalena tepelna pojistka na trafu, nebo je tam jeste nejake jine jisteni.
Tady je to moje schematko. Zakreslil jsem do schematu koncovy NPN tranzistor, ale skutecne si nejsem na sto procent jisty, co tam puvodne bylo. Kdybyste meli jakekoliv napady, tak je samozrejme uvitam.


Návrat nahoru
Zobrazit informace o autorovi Odeslat soukromou zprávu
Zaky



Založen: Oct 30, 2010
Příspěvky: 6937
Bydliště: Praha

PříspěvekZaslal: út duben 28 2015, 7:33    Předmět: Citovat

Rus tvrdí, že ten tranzistor by mohl být http://www.alldatasheet.com/datasheet-pdf/pdf/196229/GTM/GM156.html , případně http://www.secosgmbh.com/datasheet/products/SSMPTransistor/SOT-89/BCP156.pdf a že se má zkontrolovat zdroj na přepětí na výstupu, ale to jsi už asi četl Smile
Návrat nahoru
Zobrazit informace o autorovi Odeslat soukromou zprávu
Zobrazit příspěvky z předchozích:   
Přidat nové téma   Zaslat odpověď       Obsah fóra Diskuzní fórum Elektro Bastlírny -> Řešení problémů s různými konstrukcemi Časy uváděny v GMT + 1 hodina
Jdi na stránku 1, 2  Další
Strana 1 z 2

 
Přejdi na:  
Nemůžete odesílat nové téma do tohoto fóra.
Nemůžete odpovídat na témata v tomto fóru.
Nemůžete upravovat své příspěvky v tomto fóru.
Nemůžete mazat své příspěvky v tomto fóru.
Nemůžete hlasovat v tomto fóru.
Nemůžete připojovat soubory k příspěvkům
Můžete stahovat a prohlížet přiložené soubory

Powered by phpBB © 2001, 2005 phpBB Group
Forums ©
Nuke - Elektro Bastlirna

Informace na portálu Elektro bastlírny jsou prezentovány za účelem vzdělání čtenářů a rozšíření zájmu o elektroniku. Autoři článků na serveru neberou žádnou zodpovědnost za škody vzniklé těmito zapojeními. Rovněž neberou žádnou odpovědnost za případnou újmu na zdraví vzniklou úrazem elektrickým proudem. Autoři a správci těchto stránek nepřejímají záruku za správnost zveřejněných materiálů. Předkládané informace a zapojení jsou zveřejněny bez ohledu na případné patenty třetích osob. Nároky na odškodnění na základě změn, chyb nebo vynechání jsou zásadně vyloučeny. Všechny registrované nebo jiné obchodní známky zde použité jsou majetkem jejich vlastníků. Uvedením nejsou zpochybněna z toho vyplývající vlastnická práva. Použití konstrukcí v rozporu se zákonem je přísně zakázáno. Vzhledem k tomu, že původ předkládaných materiálů nelze žádným způsobem dohledat, nelze je použít pro komerční účely! Tento nekomerční server nemá z uvedených zapojení či konstrukcí žádný zisk. Nezodpovídáme za pravost předkládaných materiálů třetími osobami a jejich původ. V případě, že zjistíte porušení autorského práva či jiné nesrovnalosti, kontaktujte administrátory na diskuzním fóru EB.


PHP-Nuke Copyright © 2005 by Francisco Burzi. This is free software, and you may redistribute it under the GPL. PHP-Nuke comes with absolutely no warranty, for details, see the license.
Čas potřebný ke zpracování stránky 0.17 sekund