Vítejte na Elektro Bastlírn?
Nuke - Elektro Bastlirna
  Vytvořit účet
Hlavní · Fórum · DDump · Profil · Zprávy · Hledat na fóru


Nuke - Elektro Bastlirna: Diskuzní fórum

 FAQFAQ   HledatHledat   Uživatelské skupinyUživatelské skupiny   ProfilProfil   Soukromé zprávySoukromé zprávy   PřihlášeníPřihlášení 

Zdroj Tesla BK127, nefunkční
Jdi na stránku 1, 2  Další
 
Přidat nové téma   Zaslat odpověď       Obsah fóra Diskuzní fórum Elektro Bastlírny -> Svářečky, UPS, nabíječe, měniče, zdroje, trafa a další
Zobrazit předchozí téma :: Zobrazit následující téma  
Autor Zpráva
Bruttus



Založen: Oct 26, 2012
Příspěvky: 41
Bydliště: Osek, Ústecký kraj

PříspěvekZaslal: út březen 31 2015, 21:04    Předmět: Zdroj Tesla BK127, nefunkční Citovat

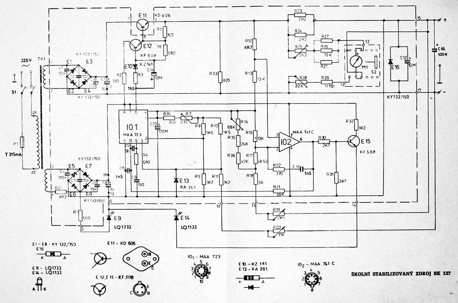
Zdravím, dostal jsem od známého BK 127. Byl ještě zaplombovaný, napětí na prázdno šlo regulovat 0-20V. Regulace proudu v podstatě nefungovala, ručička měřáku se hýbala od nuly do cca 0,2 A na plné otočení potenciometru. Při napájení sufitky 6V/4W se žárovka slabě rozžhavila a měřák ukázal cca 4V a nešlo již potenciometrem zvýšit. Podíval jsem se dovnitř a při doteku tranzistoru KF 508 (E12) viz schema, mu doslova upadly nožičky. Vyměnil jsem ho a problém se zvětšil ještě o to že už ani na prázdno nejde napětí plynule regulovat a zastaví se na těch cca 4 V. Podotýkám že nejsem žádný zručný bastlíř a dokážu pouze něco podle návodu sestavit nebo opravit. Prosím o radu kde by mohla být chybička nebo odkaz na návod jak postupovat.
Děkuji předem za přínosné rady.



schema_BK_127.jpg
 Komentář:

Stáhnout
 Soubor:  schema_BK_127.jpg
 Velikost:  243.23 kB
 Staženo:  775 krát

Návrat nahoru
Zobrazit informace o autorovi Odeslat soukromou zprávu
Michal22



Založen: Mar 28, 2012
Příspěvky: 8231
Bydliště: Brno

PříspěvekZaslal: út březen 31 2015, 21:16    Předmět: Citovat

Napřed bych prohlédl ostatní součástky- pokud uhnil KF508, tak mohla uhnít i nějaká nožka na MAA723.
Pak bych změřil obě napájecí napětí (na C7 a na CCool.
Pokud budou OK, tak bych se podíval, zda se mění napětí na vývodu 6 stabilizátoru (při změně natočení potenciometru napětí).

Prostě bez měření to nepůjde.
A pozor- GND pro řídící obvod není spojena s GND výkonové části!

_________________
Civilizace založená na oboustranné lepící pásce nemůže dobře skončit...
I kdyby se z tebe jednou stal král, neodsuzuj lidi, kteří ti nebudou provolávat slávu- raději se zeptej sám sebe, proč tomu tak není...
Návrat nahoru
Zobrazit informace o autorovi Odeslat soukromou zprávu Odeslat e-mail
kulikus



Založen: Dec 10, 2009
Příspěvky: 3142

PříspěvekZaslal: út březen 31 2015, 23:13    Předmět: Citovat

Na pinu 4 IO1 je výstup referenčního napětí. Musí být neměnné. Nepamatuju si kolik, viz datasheet.

A pak zkontroluj E12, E11. Na bázi musí být o cca 0.6V více než na emitoru téhož tranzistoru.

Výstup 6 IO2 ve vysoké úrovni znamená, že je aktivní nadproudová ochrana, to svítí LED E14. A omezuje tak výstupní napětí. Lze ji vyřadit odpojením R21 od výstupu 6 IO2 a připojením na 4.
Návrat nahoru
Zobrazit informace o autorovi Odeslat soukromou zprávu Zobrazit autorovy WWW stránky
Bruttus



Založen: Oct 26, 2012
Příspěvky: 41
Bydliště: Osek, Ústecký kraj

PříspěvekZaslal: čt duben 02 2015, 11:52    Předmět: Citovat

Díky za rady, postupoval jsem podle vašich rad.Zjistil jsem že ještě druhý KF 508 E15 má uhnilou nožičku, tak jsem ho taky vyměnil.Ostatní zdá se jsou v pořádku. Vzhledem k tomu že jsem odšrouboval jen kryty zdroje, je to hrozná práce něco na desce vyměnovat a nebo měřit. přesto jsem dospěl k těmto výsledkům:
Napětí na prázdno C7=40v, C8=15V.
Napětí na vývodu 6 MAA723=12,7V - 13,3V při plném otočení petenciometru.
Na vývodu 4 MAA723 =7,1V, datasheet uvádí Ur=7,15V
Při kontrole E11 jsem naměřil na E 40,1V a na B 39,6V rozdíl 0,5V
na E12 jsem naměřil na E 14,1V a na B 11,8V rozdíl 2,7V !
Mimochodem je to ten první KF508 který jsem měnil a asi jsem ho zničil, nebo byl vadný.mám ještě několik KF508, nejsou úplně nové, nebo nepoužité, pořízené před cca 30 lety. Jak mohu zjistit že jsou dobré?
Mám pouze digitální multimetr čínské provenience DT 9200A který bohužel tranzistory přímo neměří.
Poslední radě o přepojení R21 jsem nerozuměl.
LED E14 svítí pouze když je proudový potenciometr v levé krajní poloze.
když s ním hnu tak zhasne a za druhé při demontáži pouze krytů zdroje, je to prakticky neproveditelné.
Návrat nahoru
Zobrazit informace o autorovi Odeslat soukromou zprávu
forbidden



Založen: Feb 14, 2005
Příspěvky: 9440
Bydliště: Brno (JN89GF)

PříspěvekZaslal: čt duben 02 2015, 11:59    Předmět: Citovat

Tranzistory jdou celkem spolehlivě otestovat obyčejným diodovým testem. Přechod B-E a B-C a třeba pro jistotu i C-E.
Návrat nahoru
Zobrazit informace o autorovi Odeslat soukromou zprávu Zobrazit autorovy WWW stránky
Michal22



Založen: Mar 28, 2012
Příspěvky: 8231
Bydliště: Brno

PříspěvekZaslal: čt duben 02 2015, 12:10    Předmět: Citovat

Počkej, nás tady houpeš trochu moc- když je na B tranzistoru E11 skoro 40V, tak to stejné musí být i na E tranzistoru E12- vždyť jsou spojené!!!
_________________
Civilizace založená na oboustranné lepící pásce nemůže dobře skončit...
I kdyby se z tebe jednou stal král, neodsuzuj lidi, kteří ti nebudou provolávat slávu- raději se zeptej sám sebe, proč tomu tak není...
Návrat nahoru
Zobrazit informace o autorovi Odeslat soukromou zprávu Odeslat e-mail
Bruttus



Založen: Oct 26, 2012
Příspěvky: 41
Bydliště: Osek, Ústecký kraj

PříspěvekZaslal: čt duben 02 2015, 12:18    Předmět: Citovat

No jo máš pravdu co sem to vlastně měřil ? Znova se na to podívám
Návrat nahoru
Zobrazit informace o autorovi Odeslat soukromou zprávu
Bruttus



Založen: Oct 26, 2012
Příspěvky: 41
Bydliště: Osek, Ústecký kraj

PříspěvekZaslal: čt duben 02 2015, 14:06    Předmět: Citovat

Tak jsem to více rozebral abych se dostal k tištáku a znova změřil E11 a E12.
tady se musím zeptat zda to měřím správně, protože to měřím C+E a C+B u jednotl.tranzistorů.
Pak to doopravdy dává rozdílné napětí mezi E11 B a E12 E. nebo to mám měřit jinak? Jestli k zemi nebo jinde?
Návrat nahoru
Zobrazit informace o autorovi Odeslat soukromou zprávu
forbidden



Založen: Feb 14, 2005
Příspěvky: 9440
Bydliště: Brno (JN89GF)

PříspěvekZaslal: čt duben 02 2015, 14:17    Předmět: Citovat

Napětí se většinou měří k nějakýmu vztažnýmu bodu, v drtivé většině případů k zemi. Měřit napětí mezi nožičkama součástky je sice někdy taky potřeba, ale musíš to v prvé řadě říct, co měříš. Smile
Návrat nahoru
Zobrazit informace o autorovi Odeslat soukromou zprávu Zobrazit autorovy WWW stránky
Bruttus



Založen: Oct 26, 2012
Příspěvky: 41
Bydliště: Osek, Ústecký kraj

PříspěvekZaslal: čt duben 02 2015, 17:28    Předmět: Citovat

Tak jsem to snad změřil už správně.
E11 E=14,8V B=14,3V
E12 E=14,3V B=12,1V
E15 E=13,7V B=14V
Podmínce kulikuse vyhovuje 100% E11 a částečně E12
E12 a E15 jsou tranzistory které jsem měnil za uhnilé. Mám pájku s regulací teploty nastavenou na cca 270 stupňů. Snad jsem je neodpravil.
Ví někdo jak dál?
Návrat nahoru
Zobrazit informace o autorovi Odeslat soukromou zprávu
Bruttus



Založen: Oct 26, 2012
Příspěvky: 41
Bydliště: Osek, Ústecký kraj

PříspěvekZaslal: pá duben 03 2015, 11:42    Předmět: Citovat

Nikdo žádnou další radu?
Měl bych obě E12 a E15 vyměnit?
Návrat nahoru
Zobrazit informace o autorovi Odeslat soukromou zprávu
weed_smoker



Založen: Dec 02, 2011
Příspěvky: 2676
Bydliště: Jaroměř

PříspěvekZaslal: so duben 04 2015, 11:56    Předmět: Citovat

Pokud jsou E12/E15 "nový a dobrý",neměň je,budou jen trochu jiný a to by mělo jít seřídit okolníma odporama,podle toho která hodnota "letí" od tý,co měl originální trand (obvykle ztěch důležitejch hodnot letí jen H21e a stačí změnit jen odpor v bázi).Spíš zkus vyměnit tu MAA723,možná i tu 741,třeba jsou taky uhnilý nebo i napálený,jestli to bylo zaplý bez těch E12,E15.
Návrat nahoru
Zobrazit informace o autorovi Odeslat soukromou zprávu
Puma17



Založen: Oct 04, 2006
Příspěvky: 523

PříspěvekZaslal: čt červen 30 2016, 17:28    Předmět: Citovat

Vie niekto aky typ transformatora je pouzity v BK127 ?
Návrat nahoru
Zobrazit informace o autorovi Odeslat soukromou zprávu
varok



Založen: Dec 23, 2007
Příspěvky: 642

PříspěvekZaslal: pá červenec 01 2016, 18:56    Předmět: Citovat

O těchto školních zdrojích bylo kdysy v některých AR. Ty staré červené už nemám, jen modré ve kterém něco málo je. Ta verze 127 má výstupní napětí max. 20V a proud 0,5A, tak že by trafko 24V/0,5A?
Návrat nahoru
Zobrazit informace o autorovi Odeslat soukromou zprávu
Puma17



Založen: Oct 04, 2006
Příspěvky: 523

PříspěvekZaslal: pá červenec 01 2016, 19:52    Předmět: Citovat

Daval az 1A. Ale urcite tam este dajaka rezerva bola.
Návrat nahoru
Zobrazit informace o autorovi Odeslat soukromou zprávu
Zobrazit příspěvky z předchozích:   
Přidat nové téma   Zaslat odpověď       Obsah fóra Diskuzní fórum Elektro Bastlírny -> Svářečky, UPS, nabíječe, měniče, zdroje, trafa a další Časy uváděny v GMT + 1 hodina
Jdi na stránku 1, 2  Další
Strana 1 z 2

 
Přejdi na:  
Nemůžete odesílat nové téma do tohoto fóra.
Nemůžete odpovídat na témata v tomto fóru.
Nemůžete upravovat své příspěvky v tomto fóru.
Nemůžete mazat své příspěvky v tomto fóru.
Nemůžete hlasovat v tomto fóru.
Nemůžete připojovat soubory k příspěvkům
Můžete stahovat a prohlížet přiložené soubory

Powered by phpBB © 2001, 2005 phpBB Group
Forums ©
Nuke - Elektro Bastlirna

Informace na portálu Elektro bastlírny jsou prezentovány za účelem vzdělání čtenářů a rozšíření zájmu o elektroniku. Autoři článků na serveru neberou žádnou zodpovědnost za škody vzniklé těmito zapojeními. Rovněž neberou žádnou odpovědnost za případnou újmu na zdraví vzniklou úrazem elektrickým proudem. Autoři a správci těchto stránek nepřejímají záruku za správnost zveřejněných materiálů. Předkládané informace a zapojení jsou zveřejněny bez ohledu na případné patenty třetích osob. Nároky na odškodnění na základě změn, chyb nebo vynechání jsou zásadně vyloučeny. Všechny registrované nebo jiné obchodní známky zde použité jsou majetkem jejich vlastníků. Uvedením nejsou zpochybněna z toho vyplývající vlastnická práva. Použití konstrukcí v rozporu se zákonem je přísně zakázáno. Vzhledem k tomu, že původ předkládaných materiálů nelze žádným způsobem dohledat, nelze je použít pro komerční účely! Tento nekomerční server nemá z uvedených zapojení či konstrukcí žádný zisk. Nezodpovídáme za pravost předkládaných materiálů třetími osobami a jejich původ. V případě, že zjistíte porušení autorského práva či jiné nesrovnalosti, kontaktujte administrátory na diskuzním fóru EB.


PHP-Nuke Copyright © 2005 by Francisco Burzi. This is free software, and you may redistribute it under the GPL. PHP-Nuke comes with absolutely no warranty, for details, see the license.
Čas potřebný ke zpracování stránky 0.21 sekund