Vítejte na Elektro Bastlírn?
Nuke - Elektro Bastlirna
  Vytvořit účet Hlavní · Fórum · DDump · Profil · Zprávy · Hledat na fóru · Příspěvky na provoz EB

Vlákno na téma KORONAVIRUS - nutná registrace


Nuke - Elektro Bastlirna: Diskuzní fórum

 FAQFAQ   HledatHledat   Uživatelské skupinyUživatelské skupiny   ProfilProfil   Soukromé zprávySoukromé zprávy   PřihlášeníPřihlášení 

Vermona Regent 300K - nehraje
Jdi na stránku 1, 2  Další
 
Přidat nové téma   Zaslat odpověď       Obsah fóra Diskuzní fórum Elektro Bastlírny -> Audiotechnika
Zobrazit předchozí téma :: Zobrazit následující téma  
Autor Zpráva
mc-vlada



Založen: Jun 24, 2009
Příspěvky: 330
Bydliště: Brandýs nad Labem

PříspěvekZaslal: st srpen 19 2009, 6:43    Předmět: Vermona Regent 300K - nehraje Citovat

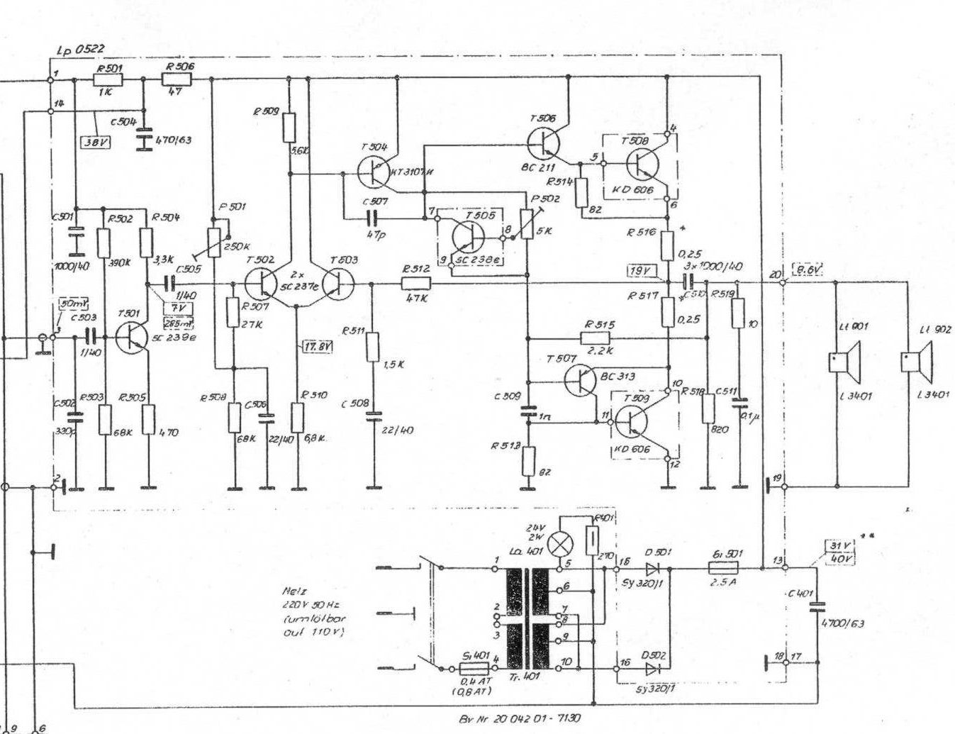
Prosím o radu. Dostal jsem (ze sběráče) toto kombo, oba repráky odpálený, někdo u nich evidentně něco pájel?!? Dále se mi podařilo zjistit, že je odpálený i tranzistor T 508. I po jeho výměně je však na výstupu strašně slabý a hrozně zkreslený signál, jenom to chrchlá, bez hloubek.... Jsem úplný začátečník, na opravu nijak nepospíchám a chtěl bych se dopracovat k opravě sám i když vím, že nejjednodušší je odvést to k odborníkovi. Prosím o radu, pokud má někdo s tímto zkušenost, o co by se mohlo jednat, případně jak postupovat v hledání závady. Děkuji za pomoc.


Kopie - 300k_plan.jpg
 Komentář:

Stáhnout
 Soubor:  Kopie - 300k_plan.jpg
 Velikost:  159.7 kB
 Staženo:  733 krát

Návrat nahoru
Zobrazit informace o autorovi Odeslat soukromou zprávu
cabernet



Založen: Nov 26, 2005
Příspěvky: 2802

PříspěvekZaslal: st srpen 19 2009, 6:53    Předmět: Citovat

Idealne na takuto opravu je mat generator signalu a osciloskop. Mozno by postacil aj sledovac signalu. Ak je v poriadku napajaci zdroj, tak asi spominanou metodou by si mohol prist na chybu.
Návrat nahoru
Zobrazit informace o autorovi Odeslat soukromou zprávu
sinclair



Založen: Feb 02, 2005
Příspěvky: 9923
Bydliště: Luhačovice

PříspěvekZaslal: st srpen 19 2009, 7:06    Předmět: Citovat

Pokud byl odstřelený T508, tak s ním šel ke všem čertům bezpochyby i T506, protější budič rovněž může být poškozený a vadný může být i T505 v regulaci klidového proudu - no a jestli to byla pořádná šleha, je nabořený i T504. Je dobře jednotlivé přechody měřit proudovým ohmmetrem, než digitálem, protože ten někdy ukáže jako funkční zesilující kus i tranzistor, jenž má zpola protavený emitor.

K náhradám dederónských součástek :
SC237=BC237, KC237B-C, BC547B
SC238=BC238, KC238B, BC548B
KT3107=BC307, KC307B-C, BC557B
BC211=KFY34, KFY46, KF508
BC313=KFY16, KFY18, KF517B

Jinak kompletní tabulky a katalogy polovodičů NDR včetně IO jsou zde: http://www.aldax.cz/archiv/polovodicendr.zip

Budiče BC211-313 a konce KD606 by měly být aspoň přibližně spárované na h21e v toleranci alespoň 20%.


Naposledy upravil sinclair dne st srpen 19 2009, 7:21, celkově upraveno 2 krát.
Návrat nahoru
Zobrazit informace o autorovi Odeslat soukromou zprávu Odeslat e-mail
mc-vlada



Založen: Jun 24, 2009
Příspěvky: 330
Bydliště: Brandýs nad Labem

PříspěvekZaslal: st srpen 19 2009, 7:17    Předmět: Citovat

Zdroj je v pořádku, skusím zkontrolovat ostatní tranzistory. Generátor nemám (zatím) osciloskop mám ruský OML 2, skusím si s tím nějak poradit. Zatím moc děkuji za rady, večer se do toho pustím.
Návrat nahoru
Zobrazit informace o autorovi Odeslat soukromou zprávu
BOBOBO
Doporučuje se dohled moderátorů


Založen: Feb 25, 2008
Příspěvky: 20563
Bydliště: Rychnovsko

PříspěvekZaslal: st srpen 19 2009, 8:24    Předmět: Citovat

Je třeba prověřit bez vyjímky všechny polovodiče konce a to nejen diodový test , ale i napěťovou odolnost , která se může snížit "po ráně".Můžeš k tomu použít i zdroj zesilovače , vyvedeš + přes odpor cca 22k a zapojíš na měřák napětí .Ten Ti ukáže plné napětí . No a pak připojuješ samostatné polovodiče . Kolektor na + emitor na- u NPN , alespoň to doufám víš . Pakliže budou v poho , tak můžeš zes zapojit . Tedy až poté , co nejlépe vyměnit nebo alespoň namazat a protočit P502 a natočit na stav zkrat B-C. Zes zapoj přes žárovku cca 40W . Tak nemohou při další závadě , či kmitání odejít koncové trandy . Když árovka blikne a pohasne , máš vyhráno . Měř napětí na C510 . Musí být polovina napájecího . Připoj vmetr na emitorové odpory koncových trandů , mělo by tam být nulové napětí , tak postuppně otáčej trimrem P502 , až se na odporech nějaké napětí objeví . Stačí 10-20mV . A pak připoj repra a dotkni se C505 a musí "vrčet". Zapoj síť natvrdo a znova se dotkni C505 a musí silně bručet . Po dotyku na C503 musí jít zes naplno .Tím laicky vyzkoušíš kondy . Pokud nebude bručet , přiletovávej paralelně k těm kondům ještě nový kond . Mnoho zdaru .
Návrat nahoru
Zobrazit informace o autorovi Odeslat soukromou zprávu
mmjuz



Založen: Mar 16, 2009
Příspěvky: 217

PříspěvekZaslal: st srpen 19 2009, 9:44    Předmět: Citovat

Repra pošli na opravu k p.Husákovi do Litovle. Je nejlacinší a oprava bude v max. kvalitě. Ovšem chvilku mu to vždycky trvá. Tu je kontakt i na další:
http://www.repromania.net/forum/viewtopic.php?f=19&t=80
Návrat nahoru
Zobrazit informace o autorovi Odeslat soukromou zprávu
mc-vlada



Založen: Jun 24, 2009
Příspěvky: 330
Bydliště: Brandýs nad Labem

PříspěvekZaslal: čt srpen 20 2009, 4:56    Předmět: Citovat

Tak jsem to zkoušel, signál je jen za T501, dál jen něco zkresleného, rozhodl jsem se začít nákupem nových polovodičů. Až je vyměním tak dám vědět, jak jsem dopadl. Zatím všem moc děkuji za rady.
Návrat nahoru
Zobrazit informace o autorovi Odeslat soukromou zprávu
BOBOBO
Doporučuje se dohled moderátorů


Založen: Feb 25, 2008
Příspěvky: 20563
Bydliště: Rychnovsko

PříspěvekZaslal: čt srpen 20 2009, 5:17    Předmět: Citovat

Když chceš dávat nové , tak musíš stejně demontovat původní . Tak proč je před nákupem nových nezměřit ? Dáš nové , jeden trand odejde a jsi na počátku .
Návrat nahoru
Zobrazit informace o autorovi Odeslat soukromou zprávu
mc-vlada



Založen: Jun 24, 2009
Příspěvky: 330
Bydliště: Brandýs nad Labem

PříspěvekZaslal: čt srpen 20 2009, 8:23    Předmět: Citovat

Vyndané změřím,ale sichr je sichr, doma je mít múžu, abych pak zase nečekal než dojdou.
Návrat nahoru
Zobrazit informace o autorovi Odeslat soukromou zprávu
BOBOBO
Doporučuje se dohled moderátorů


Založen: Feb 25, 2008
Příspěvky: 20563
Bydliště: Rychnovsko

PříspěvekZaslal: čt srpen 20 2009, 8:44    Předmět: Citovat

A ještě bych Ti doporučil místo těch samostaných SC 502+503 dát dvojitý z bývalé produkce Tesla . Myslím KC 510 , 811 a KCZ . Je to jedno . Bude to lepší vždy než předtím .
Návrat nahoru
Zobrazit informace o autorovi Odeslat soukromou zprávu
sinclair



Založen: Feb 02, 2005
Příspěvky: 9923
Bydliště: Luhačovice

PříspěvekZaslal: čt srpen 20 2009, 19:24    Předmět: Citovat

BOBOBO, a proč myslíš, že dvojtrand tam nedali sami Němci?
Nevíš?
PROTOŽE BY TAM BYL ÚPLNĚ NA hovno!!!!
Diferenčák je tak jako tak nevyvážený, v tomto zapojení vždycky bude a ostatně na jeho vyvážení v případě tohoto zapojení prd záleží.
Nehledě k tomu, že například KC510 má Uceo jen 30V, takže by po několika zapnutích šel srát. KC811 je sice napěťově na tom líp, ale jeho přednosti jsou tam z 95% nevyužité. Skutečně rada k pohledání.
Je to asymetricky napájený konec a symetrická limitace /a tím i "středové napětí"/ se tak či tak nastavuje trimrem R501 v bázi T502, takže je zhola jedno, zdali budou mít T502-503 rozdílnou betu nebo Ube o 50-80%.

BOBOBO, proč nepřemýšlíš, než napíšeš nějakou píčovinu? Nebo píšeš proto, abys něco napsal a je jedno co?
Návrat nahoru
Zobrazit informace o autorovi Odeslat soukromou zprávu Odeslat e-mail
pajosek2



Založen: Feb 24, 2007
Příspěvky: 3995
Bydliště: Zlínsko

PříspěvekZaslal: čt srpen 20 2009, 19:28    Předmět: Citovat

Navíc KC811 má jednu neřest a to přechod mezi bází jedné poloviny s kolektorem druhé v závěrném směru.Alespoň to měly všechny ,co jsem kdy zkoušel. Možná,ale byly z jedné série,nevím. V zapojení,kde jsem to chtěl použít to dělalo problémy.
_________________
To,že někdo dělá věci jinak než by jsi je dělal Ty ještě neznamená,že to dělá špatně.

Nemám zájem o korekci pravopisu.
Návrat nahoru
Zobrazit informace o autorovi Odeslat soukromou zprávu Odeslat e-mail
BOBOBO
Doporučuje se dohled moderátorů


Založen: Feb 25, 2008
Příspěvky: 20563
Bydliště: Rychnovsko

PříspěvekZaslal: pá srpen 21 2009, 5:55    Předmět: Citovat

Píčoviny píšeš sinclaire Ty . Tím , že ho tam osadí o 10% se stav zlepší i to stojí za to . A jinak jsem snad nenašel ty dvojitý trandy pod 80 V . Než osadím , všechno měřím na průraz .
Návrat nahoru
Zobrazit informace o autorovi Odeslat soukromou zprávu
Sendyx



Založen: Jun 05, 2005
Příspěvky: 12487
Bydliště: Ostrava

PříspěvekZaslal: pá srpen 21 2009, 7:49    Předmět: Citovat

Úplně běžně se najdou kusy kolem 50V, zrovna nedávno jsem jich pár desítek měřil.
Návrat nahoru
Zobrazit informace o autorovi Odeslat soukromou zprávu
sinclair



Založen: Feb 02, 2005
Příspěvky: 9923
Bydliště: Luhačovice

PříspěvekZaslal: pá srpen 21 2009, 13:42    Předmět: Citovat

BOBOBO, co přesně se konkrétně o 10% zlepší ? Rád se nechám poučit.
Návrat nahoru
Zobrazit informace o autorovi Odeslat soukromou zprávu Odeslat e-mail
Zobrazit příspěvky z předchozích:   
Přidat nové téma   Zaslat odpověď       Obsah fóra Diskuzní fórum Elektro Bastlírny -> Audiotechnika Časy uváděny v GMT + 1 hodina
Jdi na stránku 1, 2  Další
Strana 1 z 2

 
Přejdi na:  
Nemůžete odesílat nové téma do tohoto fóra.
Nemůžete odpovídat na témata v tomto fóru.
Nemůžete upravovat své příspěvky v tomto fóru.
Nemůžete mazat své příspěvky v tomto fóru.
Nemůžete hlasovat v tomto fóru.
Nemůžete připojovat soubory k příspěvkům
Můžete stahovat a prohlížet přiložené soubory

Powered by phpBB © 2001, 2005 phpBB Group
Forums ©
Nuke - Elektro Bastlirna

Informace na portálu Elektro bastlírny jsou prezentovány za účelem vzdělání čtenářů a rozšíření zájmu o elektroniku. Autoři článků na serveru neberou žádnou zodpovědnost za škody vzniklé těmito zapojeními. Rovněž neberou žádnou odpovědnost za případnou újmu na zdraví vzniklou úrazem elektrickým proudem. Autoři a správci těchto stránek nepřejímají záruku za správnost zveřejněných materiálů. Předkládané informace a zapojení jsou zveřejněny bez ohledu na případné patenty třetích osob. Nároky na odškodnění na základě změn, chyb nebo vynechání jsou zásadně vyloučeny. Všechny registrované nebo jiné obchodní známky zde použité jsou majetkem jejich vlastníků. Uvedením nejsou zpochybněna z toho vyplývající vlastnická práva. Použití konstrukcí v rozporu se zákonem je přísně zakázáno. Vzhledem k tomu, že původ předkládaných materiálů nelze žádným způsobem dohledat, nelze je použít pro komerční účely! Tento nekomerční server nemá z uvedených zapojení či konstrukcí žádný zisk. Nezodpovídáme za pravost předkládaných materiálů třetími osobami a jejich původ. V případě, že zjistíte porušení autorského práva či jiné nesrovnalosti, kontaktujte administrátory na diskuzním fóru EB.


PHP-Nuke Copyright © 2005 by Francisco Burzi. This is free software, and you may redistribute it under the GPL. PHP-Nuke comes with absolutely no warranty, for details, see the license.
Čas potřebný ke zpracování stránky 0.23 sekund