Vítejte na Elektro Bastlírn?
Nuke - Elektro Bastlirna
  Vytvořit účet Hlavní · Fórum · DDump · Profil · Zprávy · Hledat na fóru · Příspěvky na provoz EB

Vlákno na téma KORONAVIRUS - nutná registrace


Nuke - Elektro Bastlirna: Diskuzní fórum

 FAQFAQ   HledatHledat   Uživatelské skupinyUživatelské skupiny   ProfilProfil   Soukromé zprávySoukromé zprávy   PřihlášeníPřihlášení 

TLC555 výstupní průběh
Jdi na stránku Předchozí  1, 2, 3  Další
 
Přidat nové téma   Zaslat odpověď       Obsah fóra Diskuzní fórum Elektro Bastlírny -> Poradna
Zobrazit předchozí téma :: Zobrazit následující téma  
Autor Zpráva
ondraN



Založen: Aug 16, 2022
Příspěvky: 800
Bydliště: Roztoky

PříspěvekZaslal: pá květen 16 2025, 18:33    Předmět: Citovat

samponek napsal(a):
U toho AD8066 se něco děje, když mu pustím do invertujícího vstupu 22ns hrany při proudu 3mA, tak invertující vstup není nulovej, ale objeví se na něm takový zoubky a výstupní průběh se taky potrhá.
AD826 to nedělá.
Pouštím do toho 250khz.


šamponku, 22ns hrana odpovídá ekvivalentní sinusové frekvenci cca 6MHz. LF412 má maximálku 3MHz, takže to vůbec nestíhá.
AD8066 má 180V/us slev rate. pokud máš na výstupu cca 6Vpp,a na vstupu hranu 22ns, tak ten čas je 6/180*1us=0,033us což je 33ns, takže jseš taky za hranicí možností toho zesilovače.
AD826 má 350V/us, takže to dá.
Návrat nahoru
Zobrazit informace o autorovi Odeslat soukromou zprávu Odeslat e-mail
samponek



Založen: May 11, 2015
Příspěvky: 3907

PříspěvekZaslal: pá květen 16 2025, 20:09    Předmět: Citovat

Děkuji za rozbor, tím je objasněno proč to s LF412 nechodí a proč to s AD8066 jede, ale na hraně. Smile
Návrat nahoru
Zobrazit informace o autorovi Odeslat soukromou zprávu
samponek



Založen: May 11, 2015
Příspěvky: 3907

PříspěvekZaslal: so květen 17 2025, 12:48    Předmět: Citovat

lesana87 :

Jsem s tím spokojen, tato topologie je správná. Pomoz mi prosím s posledním krokem, nahradit TLC555, naspídovat to dvěma komparátory + RS a ty diody kde tečou 3mA budu přepínat gatedriverem UUCC37322, ten se nevzpírá ani při 600khz a trvá mu to nanosekundy a do napájení mu dám odpory, aby nezvonil. Smile
Návrat nahoru
Zobrazit informace o autorovi Odeslat soukromou zprávu
lesana87



Založen: Sep 20, 2014
Příspěvky: 3978

PříspěvekZaslal: so květen 17 2025, 17:47    Předmět: Citovat

Ech, nešlo by to česky, co se po mně žádá? Embarassed
Návrat nahoru
Zobrazit informace o autorovi Odeslat soukromou zprávu
samponek



Založen: May 11, 2015
Příspěvky: 3907

PříspěvekZaslal: so květen 17 2025, 18:35    Předmět: Citovat

Protože má oscilátor dobré vlastnosti, potřebuji obvod, který se bude chovat jako TLC555, ale 3x rychlejší, složený s komparátorů, klopného obvodu RS a na výstupu bude UCC37322 jako přepínač.

TLC555 jede do 200khz, pak se začne přehřívat, náhrada za NE555 jede do 250khz, nedávají to.

Tuším, že tady vyhoví obyč komparátory 200ns, doba zpoždění šíření u komparátorů pouze posouvá práh a to má vliv jenom na amlitudu trojúhelníku, ale 1300khz jimi projde. Klíčový je ten přepínací stupeň. UCC37322 má zpoždění 25ns a přepíná 4ns a nezahřívá se.



gen13.jpg
 Komentář:
 Velikost:  196.26 kB
 Zobrazeno:  14 krát

gen13.jpg


Návrat nahoru
Zobrazit informace o autorovi Odeslat soukromou zprávu
lesana87



Založen: Sep 20, 2014
Příspěvky: 3978

PříspěvekZaslal: so květen 17 2025, 19:18    Předmět: Citovat

Vnitřní zapojení 555 je na netu. Ty nepoužíváš piny 4 a 7, tak stačí ty dva komparátory a RS klopnej obvod buď ze dvou hradel nebo použít třeba 74HC74 jen jako RS.
Návrat nahoru
Zobrazit informace o autorovi Odeslat soukromou zprávu
samponek



Založen: May 11, 2015
Příspěvky: 3907

PříspěvekZaslal: so květen 17 2025, 19:43    Předmět: Citovat

To se mi líbí, za komparátory přejít z 14V hladiny na hladinu cca 4V s 74AC74, s ním mám dobré zkušenosti a gatedriverem se vrátit na 14V. Smile
Návrat nahoru
Zobrazit informace o autorovi Odeslat soukromou zprávu
samponek



Založen: May 11, 2015
Příspěvky: 3907

PříspěvekZaslal: ne květen 18 2025, 8:36    Předmět: Citovat

Co znamenají pohybující se kosočtverce na osciloskopu ? Pohybují se horizontálně tam a zpět 5x za vteřinu.


gen14.jpg
 Komentář:
 Velikost:  101.52 kB
 Zobrazeno:  13 krát

gen14.jpg


Návrat nahoru
Zobrazit informace o autorovi Odeslat soukromou zprávu
lesana87



Založen: Sep 20, 2014
Příspěvky: 3978

PříspěvekZaslal: ne květen 18 2025, 9:13    Předmět: Citovat

To je jen interference v důsledku konečnýho rozlišení obrazovky nebo nízkýho vzorkovacího kmitočtu. U periodickýho signálu ten zobrazený tvar může odpvídat tvaru měřenýho signálu jen zdánlivě frekvenčně mnohem níž (tzv. aliasing).
Návrat nahoru
Zobrazit informace o autorovi Odeslat soukromou zprávu
samponek



Založen: May 11, 2015
Příspěvky: 3907

PříspěvekZaslal: ne květen 18 2025, 16:30    Předmět: Citovat

Měřil tady generátor z Aliexpresu MAX038, výstup šumí, protože integráč funguje na principu čtverec - integrátor - integrátor jako ICL8038 a XR2206.

Jsem rád, že náš náhradní obvod bude obsahovat 74AC74, který už mám ověřený jako vhodný. Z minulosti mám ověřený UCC37322P a LM311N a vím, že dokupy budou fungovat, ale nevím jak je propojit aby to fungovalo.

Vím jenom jak ošetřit ty rychlé šváby 74AC74 a UCC37322P aby nezvonili do napájení.
Návrat nahoru
Zobrazit informace o autorovi Odeslat soukromou zprávu
samponek



Založen: May 11, 2015
Příspěvky: 3907

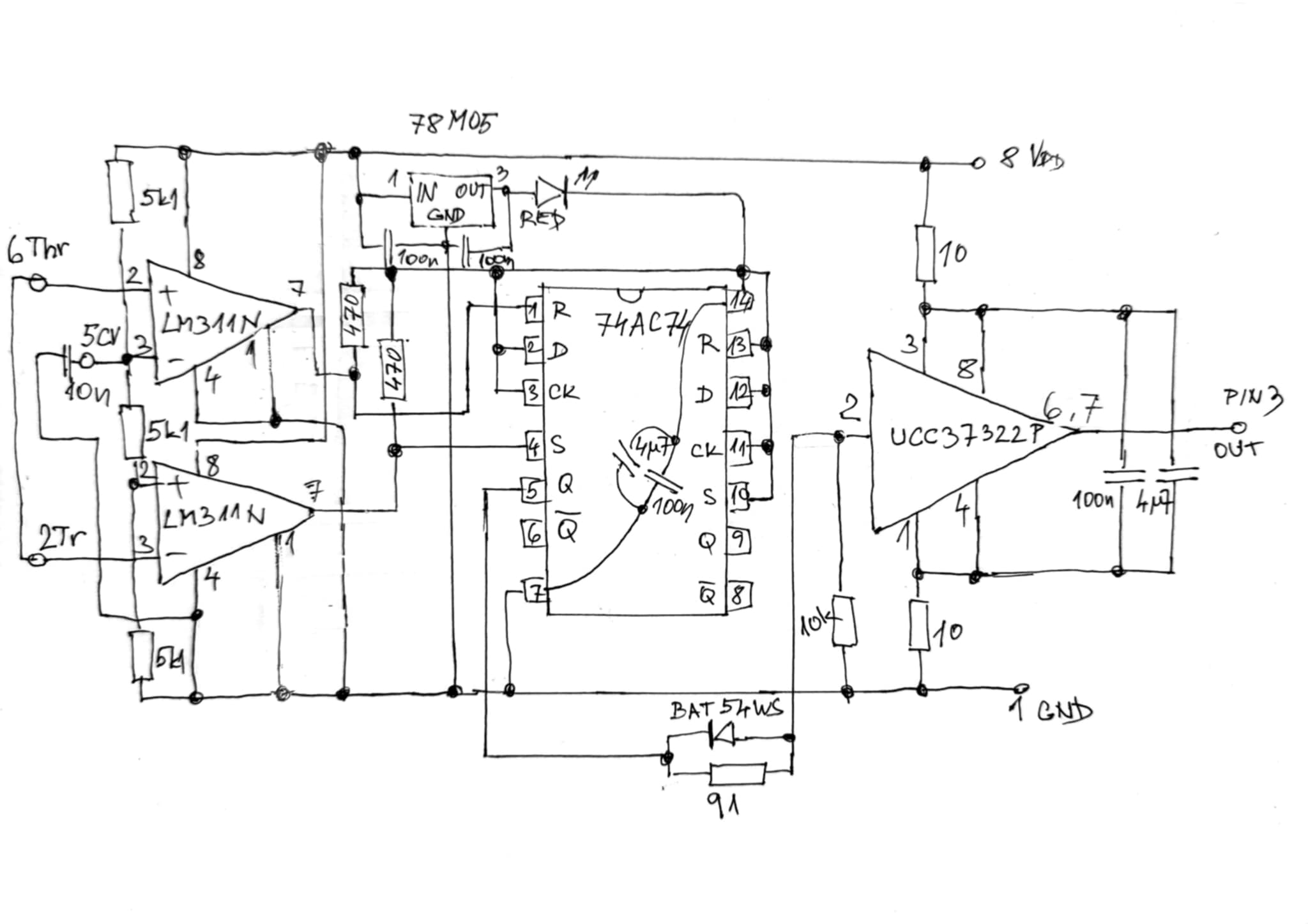
PříspěvekZaslal: ne květen 18 2025, 21:36    Předmět: Citovat

lesana87 :

Dokresli mi tam prosím 3 dráty k 74AC74, aby to bylo ekvivalentní k funkci 555.



gen15.jpg
 Komentář:
 Velikost:  114.53 kB
 Zobrazeno:  13 krát

gen15.jpg


Návrat nahoru
Zobrazit informace o autorovi Odeslat soukromou zprávu
ondraN



Založen: Aug 16, 2022
Příspěvky: 800
Bydliště: Roztoky

PříspěvekZaslal: po květen 19 2025, 8:43    Předmět: Citovat

Nebylo by vhodné tam dát něco rychlejšího než ty LM311? Navíc se u nich s komparačním napětím mění doba odezvy. Raději si projdi datašit, ať zase pak neřešíš nějaké "záhady".
Návrat nahoru
Zobrazit informace o autorovi Odeslat soukromou zprávu Odeslat e-mail
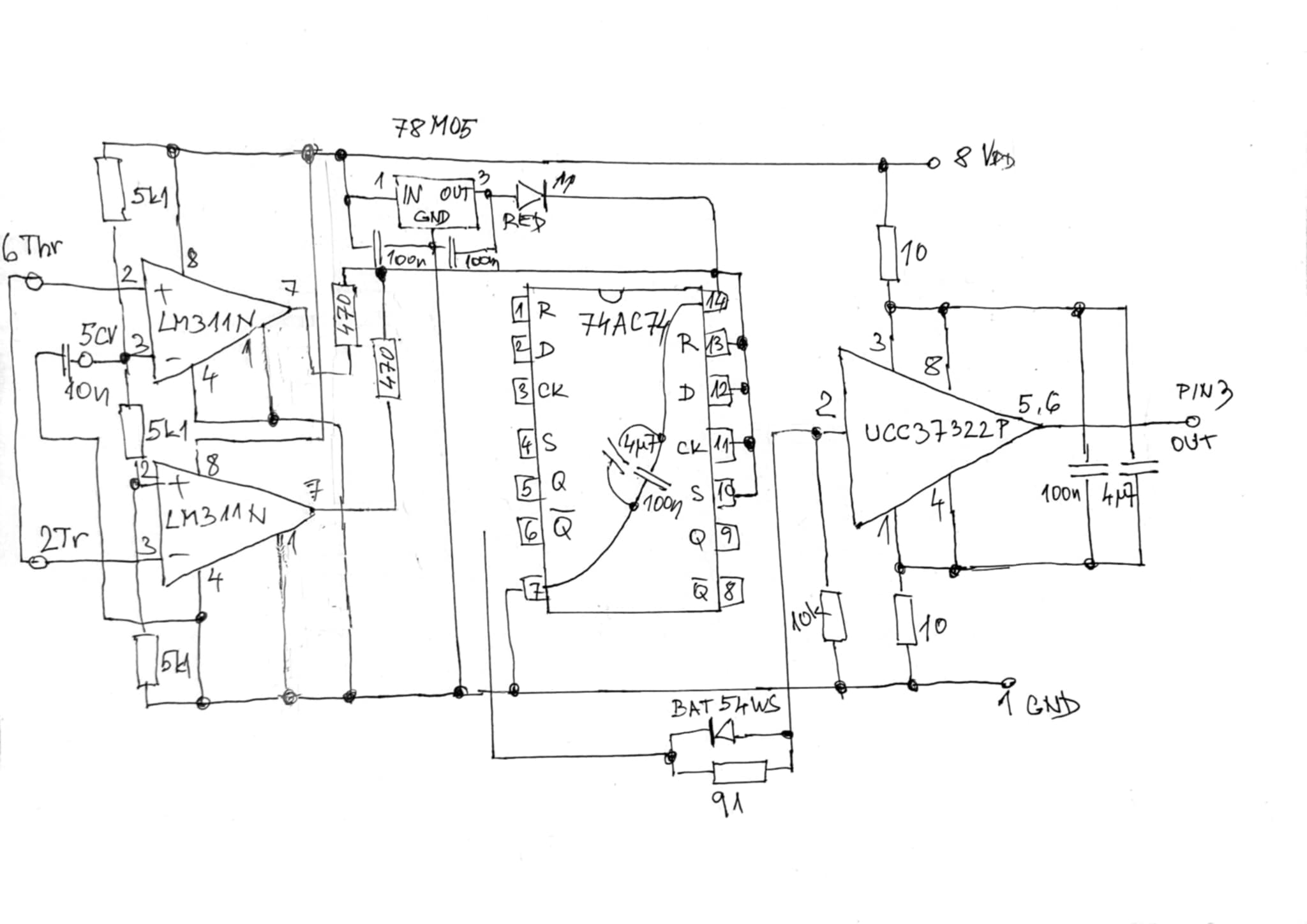
samponek



Založen: May 11, 2015
Příspěvky: 3907

PříspěvekZaslal: po květen 19 2025, 18:51    Předmět: Citovat

Asi bylo, jenže nevím co. Vycházím z předpokladu, že pokud se mění doba odezvy, tak to má vliv jenom na komparační napětí, nebo obráceně, tím se změní jenom amplituda. Začlo by to zadrhávat až by se kopmarační napětí mezi vrcholy z nynějších 4.5V zvětšilo na 7V, pak by bylo nutné upravit odporový dělič ( zmenšit ten prostřední odpor)
Mohlo by to být odhadem takhle ?



gen16.jpg
 Komentář:
 Velikost:  116.66 kB
 Zobrazeno:  11 krát

gen16.jpg


Návrat nahoru
Zobrazit informace o autorovi Odeslat soukromou zprávu
lesana87



Založen: Sep 20, 2014
Příspěvky: 3978

PříspěvekZaslal: po květen 19 2025, 19:28    Předmět: Citovat

7474 má R a S aktivní v nule, tak musíš prohodit vstupy těch komparátorů, aby horní dával nulu, když je vstup >2/3Vcc a dolní dával nulu, když je vstup <1/3Vcc.
Edit: Aby nebylo špatně pochopeno, hornímu dát + na dělič a - na vstup Thr, dolnímu - na dělič a + na vstup Trig.
Návrat nahoru
Zobrazit informace o autorovi Odeslat soukromou zprávu
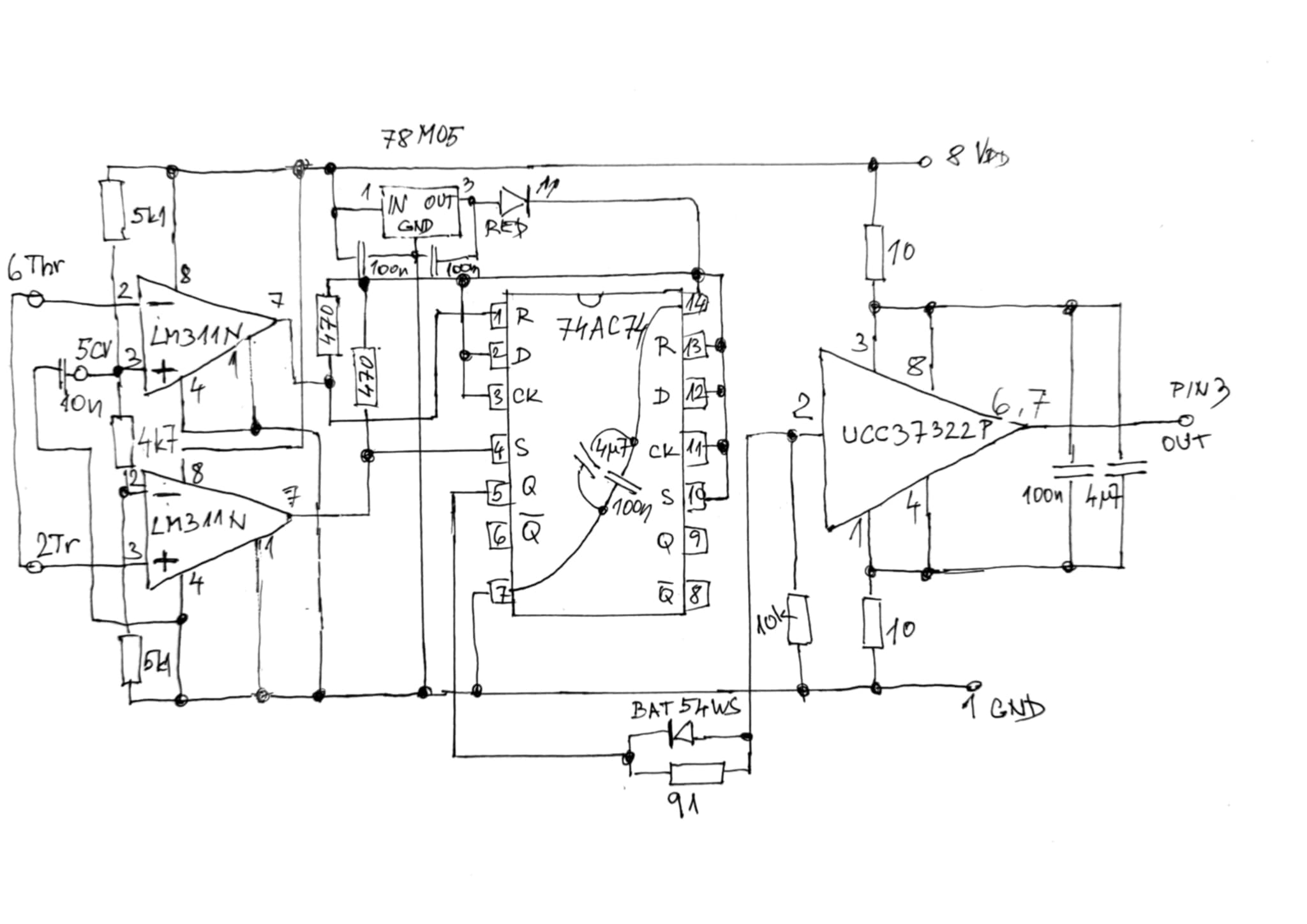
samponek



Založen: May 11, 2015
Příspěvky: 3907

PříspěvekZaslal: po květen 19 2025, 19:49    Předmět: Citovat

Opraveno. Vstupy D a CK u 74AC74 jsou správně na + ?
UCC37322P je neinvertující. S fází je to nyní po opravě v pořádku ?



gen17.jpg
 Komentář:
 Velikost:  110.71 kB
 Zobrazeno:  17 krát

gen17.jpg


Návrat nahoru
Zobrazit informace o autorovi Odeslat soukromou zprávu
Zobrazit příspěvky z předchozích:   
Přidat nové téma   Zaslat odpověď       Obsah fóra Diskuzní fórum Elektro Bastlírny -> Poradna Časy uváděny v GMT + 1 hodina
Jdi na stránku Předchozí  1, 2, 3  Další
Strana 2 z 3

 
Přejdi na:  
Nemůžete odesílat nové téma do tohoto fóra.
Nemůžete odpovídat na témata v tomto fóru.
Nemůžete upravovat své příspěvky v tomto fóru.
Nemůžete mazat své příspěvky v tomto fóru.
Nemůžete hlasovat v tomto fóru.
Nemůžete připojovat soubory k příspěvkům
Můžete stahovat a prohlížet přiložené soubory

Powered by phpBB © 2001, 2005 phpBB Group
Forums ©
Nuke - Elektro Bastlirna

Informace na portálu Elektro bastlírny jsou prezentovány za účelem vzdělání čtenářů a rozšíření zájmu o elektroniku. Autoři článků na serveru neberou žádnou zodpovědnost za škody vzniklé těmito zapojeními. Rovněž neberou žádnou odpovědnost za případnou újmu na zdraví vzniklou úrazem elektrickým proudem. Autoři a správci těchto stránek nepřejímají záruku za správnost zveřejněných materiálů. Předkládané informace a zapojení jsou zveřejněny bez ohledu na případné patenty třetích osob. Nároky na odškodnění na základě změn, chyb nebo vynechání jsou zásadně vyloučeny. Všechny registrované nebo jiné obchodní známky zde použité jsou majetkem jejich vlastníků. Uvedením nejsou zpochybněna z toho vyplývající vlastnická práva. Použití konstrukcí v rozporu se zákonem je přísně zakázáno. Vzhledem k tomu, že původ předkládaných materiálů nelze žádným způsobem dohledat, nelze je použít pro komerční účely! Tento nekomerční server nemá z uvedených zapojení či konstrukcí žádný zisk. Nezodpovídáme za pravost předkládaných materiálů třetími osobami a jejich původ. V případě, že zjistíte porušení autorského práva či jiné nesrovnalosti, kontaktujte administrátory na diskuzním fóru EB.


PHP-Nuke Copyright © 2005 by Francisco Burzi. This is free software, and you may redistribute it under the GPL. PHP-Nuke comes with absolutely no warranty, for details, see the license.
Čas potřebný ke zpracování stránky 0.37 sekund