Vítejte na Elektro Bastlírn?
Nuke - Elektro Bastlirna
  Vytvořit účet Hlavní · Fórum · DDump · Profil · Zprávy · Hledat na fóru · Příspěvky na provoz EB

Vlákno na téma KORONAVIRUS - nutná registrace


Nuke - Elektro Bastlirna: Diskuzní fórum

 FAQFAQ   HledatHledat   Uživatelské skupinyUživatelské skupiny   ProfilProfil   Soukromé zprávySoukromé zprávy   PřihlášeníPřihlášení 

Nefunkcny vysokotlaky cistic hochdruckreiniger GHD225

 
Přidat nové téma   Zaslat odpověď       Obsah fóra Diskuzní fórum Elektro Bastlírny -> Bílá technika
Zobrazit předchozí téma :: Zobrazit následující téma  
Autor Zpráva
gusto



Založen: Mar 05, 2025
Příspěvky: 5

PříspěvekZaslal: st březen 05 2025, 11:51    Předmět: Nefunkcny vysokotlaky cistic hochdruckreiniger GHD225 Citovat

Na zaciatok napisem, ze nemam skusenosti s opravou vysokotlak. cisticov (budem tomu hovorit WAP), ale kolega ma poprosil, ci sa na to nepozriem.
Udajne je pokazeny vypinac, co som hned vylucil.
Ak nie je WAP napojena na vodu (cize nie je pod tlakom) tak sa normalne zapne a cerpadlo funguje. Samozrejme som to skusil len na velmi kratkodoby impuls (mozno 1 sekundu).
Ak WAP napojim na vodu, tak sa znova zapne, ale do 1-2 sekund sa vypne.
Nasledne vypnem vypinac a znova ho zapnem, ale WAP uz nereaguje.
Kolega si udajne myslel, ze je pokazeny vypinac, ale nie je to tak.
Neviete v com by mohol byt problem ?
dakujem
Návrat nahoru
Zobrazit informace o autorovi Odeslat soukromou zprávu
Mahoney



Založen: Oct 26, 2019
Příspěvky: 679

PříspěvekZaslal: st březen 05 2025, 12:24    Předmět: Citovat

Nemá snímač na příliš vysoký tlak?
Návrat nahoru
Zobrazit informace o autorovi Odeslat soukromou zprávu
KUBO



Založen: Oct 30, 2005
Příspěvky: 3869
Bydliště: VT SLOVAKIA

PříspěvekZaslal: st březen 05 2025, 13:35    Předmět: Citovat

gusto napsal(a):
Ak nie je WAP napojena na vodu (cize nie je pod tlakom) tak sa normalne zapne a cerpadlo funguje. Samozrejme som to skusil len na velmi kratkodoby impuls (mozno 1 sekundu).
Ak WAP napojim na vodu, tak sa znova zapne, ale do 1-2 sekund sa vypne.
Nasledne vypnem vypinac a znova ho zapnem, ale WAP uz nereaguje.


Lebo ostala WAP natlakovaná. Ak stlačíš na rukoväti vypínač, strieka vodu? Ak nie, tak je niekde bordel v systéme.

_________________
„Hľadáme nepoznané, spoznávame nehľadané. Strácame to cenné, ceníme si až stratené. Milujeme všetko zradné a zrádzame milované.”
Pozdravuje Vás Martin
Návrat nahoru
Zobrazit informace o autorovi Odeslat soukromou zprávu Odeslat e-mail
petrfilipi



Založen: Sep 13, 2005
Příspěvky: 2888

PříspěvekZaslal: st březen 05 2025, 17:41    Předmět: Citovat

Standardní WAPka je po elektrické stránce jednoduchá - šňůra, vypínač, tlakový spínač, motor. Když je nízký tlak, spínač je sepnutý. Jakmile se WAPka natlakuje, spínač rozepne a vypne motor. A do té doby, než tlak poklesne, je motor vypnutý. Takže jak tu někdo psal - tebou popisovaný stav je vlastně normální. A pokud se motor sepne poté, co zmáčkneš rukojeť a tlak upustíš, je vše OK a zalito sluncem.

PF
Návrat nahoru
Zobrazit informace o autorovi Odeslat soukromou zprávu Odeslat e-mail
BOBOBO
Doporučuje se dohled moderátorů


Založen: Feb 25, 2008
Příspěvky: 20566
Bydliště: Rychnovsko

PříspěvekZaslal: st březen 05 2025, 22:43    Předmět: Citovat

Mám Wapku s indukčním motorem a když ji sepnu vypínačem v nějakém tlaku tak se protočí a zastaví . Nejspíš je tam bimetal , za chvilku se dá zase zapnout . Stejně jako kompresor ledničky do tlaku . Ale jak je výše , je tam tlakový spínač , ten po dosažení tlaku vypne . Zeptej se ho , jestli neměnil hadici , tam by mohl být zdánlivý problém .
Návrat nahoru
Zobrazit informace o autorovi Odeslat soukromou zprávu
gusto



Založen: Mar 05, 2025
Příspěvky: 5

PříspěvekZaslal: čt březen 06 2025, 19:29    Předmět: Citovat

Ano, neviem preco ma to nenapadlo Rolling Eyes
Stacilo stlacit pistol a vsetko fungovalo. Dalej som robil s wapkou asi hodinu a vsetko funguje paradne.
Problem nastal, ked som wapku nechal asi hodinu vypnutu. Odpojil som 230V aj vodu.
O hodinu som zapojil 230V a vodu. Wapka uz nefungovala.
Návrat nahoru
Zobrazit informace o autorovi Odeslat soukromou zprávu
misocko



Založen: Jun 26, 2009
Příspěvky: 1469
Bydliště: Hlohovec (Sk)

PříspěvekZaslal: čt březen 06 2025, 20:27    Předmět: Citovat

normalna vapka ma tri veci ktoré sa mozu elektrický pokaziť. Spínač, tlakový spínač, motor. Ak je to na Teba priliš, tak to vrať.
Jedneho dňa moj šef na udržbu doniesol svoju nefunkčnu domácu vapku. Mňa vynechali z týmu, šak to dajú Very Happy . Keď už ju mali rozobratú na súčiastky a furt nevedeli čo tomu je, mi ukazali nejaký "modul" že nevedia či je OK. Že to vybrali z vapky... (nikdy predtým som s vapkou ani nerobil). Funkciu celej vapky som pochopil asi za 30sekund, keď už bola predo mnou na súčiastky Very Happy . Oni sa snažili tento "modul" otestovať pripojením na 24V. Ja som ich schladil tým že modul je vlastne tlakový spínač, so skutočným spínačom vnutri. Ovtorili sme ho, vybral som spínač, šef poslal kolegu do miestneho minielektra kupiť spinač na ktorom som musel ohnuť prívod (minituning) a odporučil som mu nech mu tam elektrikar nahodi ešte relatko na posilnenie tlakového spínača, ktorý je dosť prudovo namahaný a dosť sa nacvaka. Relatko ma v držiaku v ktrom sa dá vymeniť. Myslím že toto riešenie prežije motor dvakrat.
Niesom elektrikár Laughing
Návrat nahoru
Zobrazit informace o autorovi Odeslat soukromou zprávu Odeslat e-mail
gusto



Založen: Mar 05, 2025
Příspěvky: 5

PříspěvekZaslal: pá březen 07 2025, 15:56    Předmět: Citovat

Nechcelo sa mi do toho pustat, ale nakoniec som to rozobral. Ako pises, je tam len motor, tlakovy spinac a vypinac 230V.
Pravdepodobne je v cudu tlakovy spinac. Ale sprava sa to dost divne.
Vcera to fungovalo asi hodinu. Po chvili odstavenia som to chcel spustit znova a ani tuk.
Dnes tak isto nic.
Rozobral som to, premeral som vypinac (je OK). Znova som to zapol (v rozobratom stave) a fungovalo to. Par krat som skusil vyp/zap a vsetko OK.
Poskladal som to, zap/vyp a vsetko OK.
Napojil som to na vodu a zapol. Motor chvilu isiel, spustil som striekacu pistol, motor sa vypol a zase nefunguje. Voda sice strieka, ale bez tlaku.
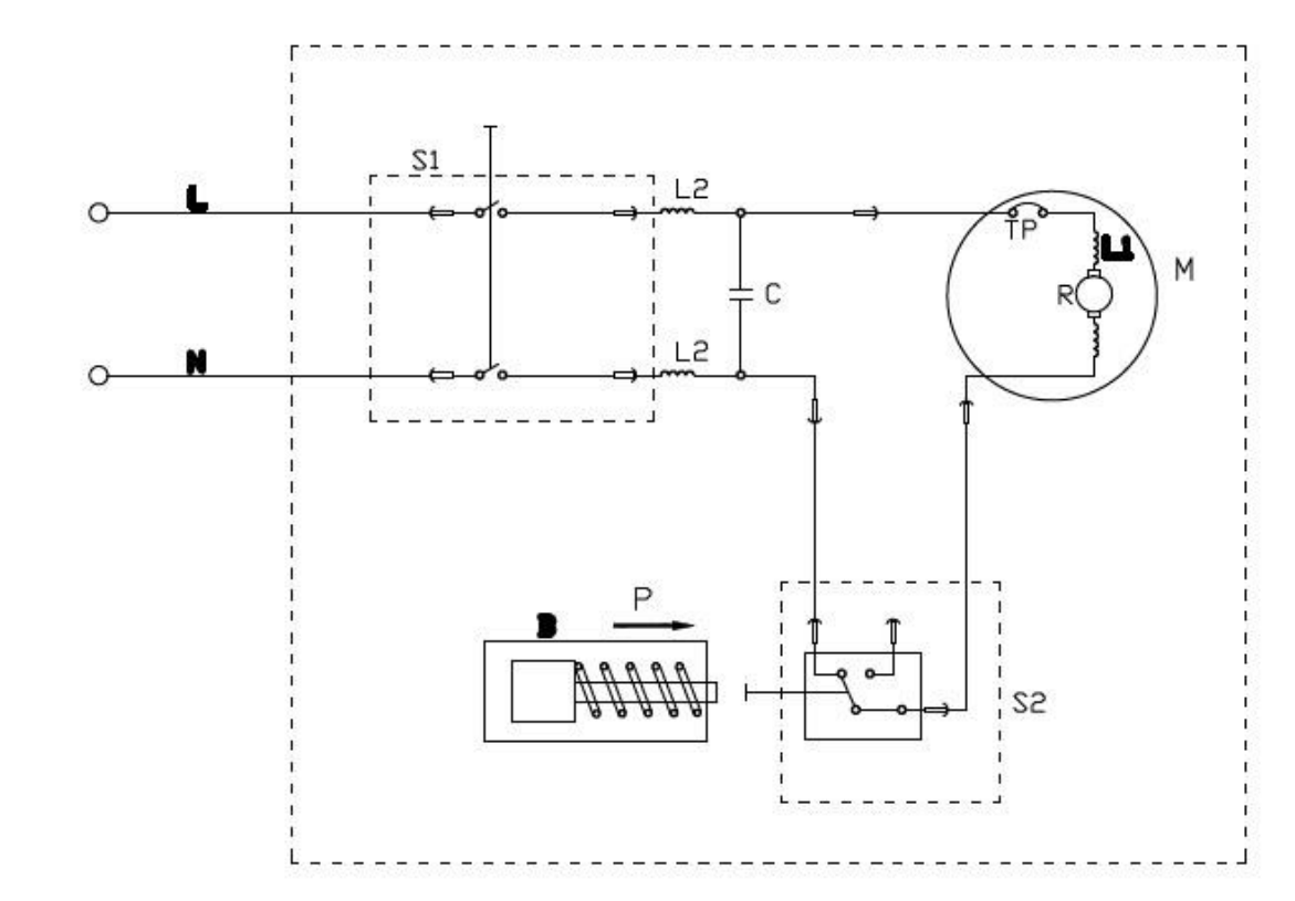
Odfotil som si ten tlakovy spinac, ale z popisu co je na nom napisane nic nezistim.



ts.png
 Komentář:
schema zapojenia
 Velikost:  172.62 kB
 Zobrazeno:  46 krát

ts.png



tc.jpg
 Komentář:
tlakovy cistic
 Velikost:  168.83 kB
 Zobrazeno:  65 krát

tc.jpg



tlsp.jpg
 Komentář:
tlakovy spinac
 Velikost:  128.03 kB
 Zobrazeno:  50 krát

tlsp.jpg


Návrat nahoru
Zobrazit informace o autorovi Odeslat soukromou zprávu
misocko



Založen: Jun 26, 2009
Příspěvky: 1469
Bydliště: Hlohovec (Sk)

PříspěvekZaslal: pá březen 07 2025, 17:26    Předmět: Citovat

Po rozobratí toho tlakového spínača určite zistiš že sa vnutri skrýva nejaký normalizovaný mikrispínač. V mojom prípade to bolo niečo taketo , za par centov zohnateľné (výrobca si nebude vytvárať vlastný mikrospinač, keď ich je v ponuke hafo, len si naň vytvorí vlastný obal). Len pozor na pružinky a blbosti, aby si to potom spravne poskladal. Ja som ešte musel ohnuť jeden kontakt na to mikrospinači, a jeden ucvaknúť uplne, aby tam pasoval.


mikrospinac.PNG
 Komentář:
 Velikost:  231.62 kB
 Zobrazeno:  47 krát

mikrospinac.PNG


Návrat nahoru
Zobrazit informace o autorovi Odeslat soukromou zprávu Odeslat e-mail
gusto



Založen: Mar 05, 2025
Příspěvky: 5

PříspěvekZaslal: pá březen 07 2025, 18:45    Předmět: Citovat

Jo rozoberem ho a zistim typ, prip. nejaku nahradu najst ak nebude original
thx
Návrat nahoru
Zobrazit informace o autorovi Odeslat soukromou zprávu
Lubanec



Založen: Jan 08, 2012
Příspěvky: 511
Bydliště: Moravská Třebová

PříspěvekZaslal: út březen 11 2025, 11:19    Předmět: Citovat

nakonec zjistí,že je v pérdeli přívodní šnura Very Happy
_________________
Jaj..To byla pecka..no joo..Kondenzátor byl nabitý(tudy proud jde)
Návrat nahoru
Zobrazit informace o autorovi Odeslat soukromou zprávu
misocko



Založen: Jun 26, 2009
Příspěvky: 1469
Bydliště: Hlohovec (Sk)

PříspěvekZaslal: út březen 11 2025, 11:26    Předmět: Citovat

Tak základ je samozrejme meranie, nie bezhlavé rozoberanie a výmena. Ja som merať nemusel, mne už dali do ruky niečo čo pri pripojení na 12V nič nerobi. A vzhľadom na to že to niečo bol spínač, bolo jasne že je KO.
Návrat nahoru
Zobrazit informace o autorovi Odeslat soukromou zprávu Odeslat e-mail
Celeron



Založen: Apr 02, 2011
Příspěvky: 20146
Bydliště: Nový Bydžov

PříspěvekZaslal: út březen 11 2025, 16:55    Předmět: Citovat

Jestli má ta wapka kovový čerpadlo z šedivý né moc lesklý slitiny, tak u nich je známý, že ta slitina uvnitř oxiduje na takovej bílej povlak, kterej dokáže zacpat přívod k tlakovýmu ventilku. Pak to všeljak blbne, buď nezapíná, nebo opožděně vypíná a celej systém se trápí velkým přetlakem.
Jednodušší wapky ani nemají tlakovej spínač ale přetlakovej bypass ventil. Motor běží furt. Pokud není zapnutá spoušť pistole, vysokej tlak se vrací ventilem (kuželka s pružinou) zpět do přívodu vody. Ten ventil jsem viděl totálně zacpanej tím bílým sajrajtem.

_________________
Jirka

Proč mi nemůže všechno chodit hned ?!!
Návrat nahoru
Zobrazit informace o autorovi Odeslat soukromou zprávu
gusto



Založen: Mar 05, 2025
Příspěvky: 5

PříspěvekZaslal: pá březen 14 2025, 12:01    Předmět: Citovat

Preklemovanim tl. spinaca to funguje. Rozobral som tl. spinac, ale samotny spinac je OK. Problem vidim v mechanickej casti, kde sa vysuva piest a tlaci na spinac. Ak tlak poklesne, tak spinac by mal zopnut.

Cize po elektro stranke tam ziadny problem nie je.
Tl. spinac som poskladal a WAP funguje. Skusil som viac krat kazdy den zapnut a vzdy to islo. Poskladal som celu WAP a skusil som asi 2 dni po sebe a nebol ziadny problem.
WAP som odovzdal kolegovi.

Dakujem za pomoc.
Návrat nahoru
Zobrazit informace o autorovi Odeslat soukromou zprávu
Zobrazit příspěvky z předchozích:   
Přidat nové téma   Zaslat odpověď       Obsah fóra Diskuzní fórum Elektro Bastlírny -> Bílá technika Časy uváděny v GMT + 1 hodina
Strana 1 z 1

 
Přejdi na:  
Nemůžete odesílat nové téma do tohoto fóra.
Nemůžete odpovídat na témata v tomto fóru.
Nemůžete upravovat své příspěvky v tomto fóru.
Nemůžete mazat své příspěvky v tomto fóru.
Nemůžete hlasovat v tomto fóru.
Nemůžete připojovat soubory k příspěvkům
Můžete stahovat a prohlížet přiložené soubory

Powered by phpBB © 2001, 2005 phpBB Group
Forums ©
Nuke - Elektro Bastlirna

Informace na portálu Elektro bastlírny jsou prezentovány za účelem vzdělání čtenářů a rozšíření zájmu o elektroniku. Autoři článků na serveru neberou žádnou zodpovědnost za škody vzniklé těmito zapojeními. Rovněž neberou žádnou odpovědnost za případnou újmu na zdraví vzniklou úrazem elektrickým proudem. Autoři a správci těchto stránek nepřejímají záruku za správnost zveřejněných materiálů. Předkládané informace a zapojení jsou zveřejněny bez ohledu na případné patenty třetích osob. Nároky na odškodnění na základě změn, chyb nebo vynechání jsou zásadně vyloučeny. Všechny registrované nebo jiné obchodní známky zde použité jsou majetkem jejich vlastníků. Uvedením nejsou zpochybněna z toho vyplývající vlastnická práva. Použití konstrukcí v rozporu se zákonem je přísně zakázáno. Vzhledem k tomu, že původ předkládaných materiálů nelze žádným způsobem dohledat, nelze je použít pro komerční účely! Tento nekomerční server nemá z uvedených zapojení či konstrukcí žádný zisk. Nezodpovídáme za pravost předkládaných materiálů třetími osobami a jejich původ. V případě, že zjistíte porušení autorského práva či jiné nesrovnalosti, kontaktujte administrátory na diskuzním fóru EB.


PHP-Nuke Copyright © 2005 by Francisco Burzi. This is free software, and you may redistribute it under the GPL. PHP-Nuke comes with absolutely no warranty, for details, see the license.
Čas potřebný ke zpracování stránky 0.17 sekund